一种数字控制的三相移相触发电路的设计
时间:10-26
来源:互联网
点击:
1 概述
目前,我国的可控硅触发电路分为三类:第一类是模拟型。该类型是80年代初出现的专用集成触发电路产品,此类可控硅触发电路易受元件参数分散性、同步电压波形畸变、温度变化等因数影响,电路较为复杂,可靠性低,抗干扰性差,而且输出不稳定,装置功率大等缺点;第二类是可编程数字型。此类型采用单片机、CPLD等设计,采用编程设置同步和移相.但该类型触发电路具有电路规模较大,技术要求高,软件抗干扰能力差等缺点,而且不易实现小型化、小量产,限制了其广泛应用;第三类是采用数字移相的集成电路。该类触发电路克服了以上两类的一些缺点,大大提高了移相精度和对称度,且易于控制,提高电路的稳定性和可靠性。这里给出一款用于可控硅的集成电路数字控制的三相移相触发电路。针对点电网及现场出现的噪声干扰问题,提出一种去抖动电路设计方案.阐述了移相电路的基本设计思路。
2 电路设计
2.1 电路框架
三相正弦输入(AC1~AC3)经比较器,转换成与输入同步的方波信号,再经去抖动电路消除输入信号噪声,生成干净的同步方波信号,进入移相电路。移相控制信号由外部电压输入提供,移相控制电压经9 bit A/D转换器转换,作为移相电路中计数器的初始值,当计数器计数满时,产生一个移相脉冲,该移相脉冲再次触发脉宽发生电路,产生所需的脉宽信号,经调制后输出。该电路框图如图1所示。表l给出了各引脚功能说明。

2.2 噪声消除电路
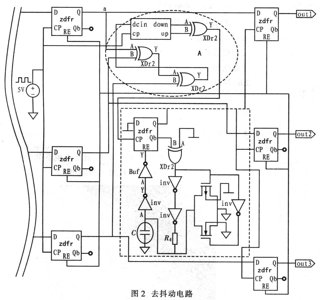
图2是去抖动电路。三相交流电同步信号经比较器后,通过触发器使其与内部时钟同步,同步信号a.b和c分别对应图3中的/net63./net58和/net43,可见这3个信号的上升沿和下降沿都具有毛刺抖动信号。图2中的电路A部分是边沿检测电路,其功能是利用a,b和c所有上升沿和下降沿产生小脉冲。电路A部分的输出作为时钟信号进入电路B,实现去抖动电路。当第一个脉冲到来时,触发器输出高电平,同时启动电阻电容的充电电路,电容充电,当充电达到使其后面的反相器翻转,触发器复位,触发器输出低电平。电容充电波形如图3中的/net90,触发器输出信号波形为/net52。再利用该输出信号作为时钟信号对同步信号a,b和c采样,滤除信号中的所有毛刺抖动成分,最终输出信号为/out3,/out2和/out1。


2.3 移相电路
移相电路是数字三相移相触发电路的主要部分。其原理如图4所示,同步信号、正弦信号通过过零比较器变为相位与周期一致的同步方波,上升沿和下降沿检验电路检验出同步方波的上升沿和下降沿,产生的两个尖脉冲分别对应同步信号正负半周的的触发信号。采用该触发信号启动计数器进行减法计数,A/D转换器输出置为计数器的初值,当减法计数器为零时则产生移相后的尖脉冲,减法计数器的启动和停止脉冲之间的相位差,即对应于脉冲群与正弦波之间的相位差△φ。


2.3.1 移相范围
计数器的时钟CLK(晶体振荡器)是由晶体振荡器提供的恒定值。假设A/D转换器的位数为N,分辨率即为2N。滞后时间最大值为:

时可以选择适当的N和晶振,晶体振荡器,使2N/f晶振≥T工频/2(10 ms)。因此,当直流控制电平Vcon从5一OV调节时,脉冲群与正弦波之间的相位差△φ对应于O~(T工频/2)。因此,一般情况下,触发电路的相移范围为:△φ∈[0,(T工频/2)]。但由于集成电路的制作工艺的差异、电网的频率波动和比较器检测过零点的精确度不高.实际移相范围要比以上的范围窄一些,只要移相范围不小于178°即可满足较高的要求。
2.3.2 控制精度
控制精度是指A/D转换器输出的数字量变化一位时。输出角度的变化值,设A/D转换器的位数为N位,那么A/D转换器输出最大的数字量为2N,故触发器的控制精度

若A/D转换器的位数为9位(N=9),那么控制精度为180°/2°=0.35l 6°/bit。
2.4 A/D转换电路
考虑到设计要求,由于处理时钟频率不高,因此采用中速逐次逼近式A/D转换器,其工作原理如图5所示,包含比较器、D/A转换器、寄存器、时钟信号源和控制逻辑等5部分。

转换周期从采样所需转换的输入模拟信号开始。数字控制逻辑电路假设MSB为1,其他所有码元为0。将此数字字作为分压电阻网络的输入,产生0.5UREF的模拟信号,如图6所示。比较该模拟信号和采样模拟信号。如果比较器输出高电平,数字控制逻辑电路则令MSB为1;如果输出低电平,则MSB为0。这样实现逐次逼近的第一步.并确定MSB值。然后猜想次高位为1,其余位为0,并和已知数值的MSB位组成数字量,输入分压电阻网络。再比较分压电阻网络输出和采样输入信号,如果比较器输出高电平,则次高位为1;反之则为0。直到所有数字量的位在逐次逼近中确定为止。

目前,我国的可控硅触发电路分为三类:第一类是模拟型。该类型是80年代初出现的专用集成触发电路产品,此类可控硅触发电路易受元件参数分散性、同步电压波形畸变、温度变化等因数影响,电路较为复杂,可靠性低,抗干扰性差,而且输出不稳定,装置功率大等缺点;第二类是可编程数字型。此类型采用单片机、CPLD等设计,采用编程设置同步和移相.但该类型触发电路具有电路规模较大,技术要求高,软件抗干扰能力差等缺点,而且不易实现小型化、小量产,限制了其广泛应用;第三类是采用数字移相的集成电路。该类触发电路克服了以上两类的一些缺点,大大提高了移相精度和对称度,且易于控制,提高电路的稳定性和可靠性。这里给出一款用于可控硅的集成电路数字控制的三相移相触发电路。针对点电网及现场出现的噪声干扰问题,提出一种去抖动电路设计方案.阐述了移相电路的基本设计思路。
2 电路设计
2.1 电路框架
三相正弦输入(AC1~AC3)经比较器,转换成与输入同步的方波信号,再经去抖动电路消除输入信号噪声,生成干净的同步方波信号,进入移相电路。移相控制信号由外部电压输入提供,移相控制电压经9 bit A/D转换器转换,作为移相电路中计数器的初始值,当计数器计数满时,产生一个移相脉冲,该移相脉冲再次触发脉宽发生电路,产生所需的脉宽信号,经调制后输出。该电路框图如图1所示。表l给出了各引脚功能说明。

2.2 噪声消除电路
图2是去抖动电路。三相交流电同步信号经比较器后,通过触发器使其与内部时钟同步,同步信号a.b和c分别对应图3中的/net63./net58和/net43,可见这3个信号的上升沿和下降沿都具有毛刺抖动信号。图2中的电路A部分是边沿检测电路,其功能是利用a,b和c所有上升沿和下降沿产生小脉冲。电路A部分的输出作为时钟信号进入电路B,实现去抖动电路。当第一个脉冲到来时,触发器输出高电平,同时启动电阻电容的充电电路,电容充电,当充电达到使其后面的反相器翻转,触发器复位,触发器输出低电平。电容充电波形如图3中的/net90,触发器输出信号波形为/net52。再利用该输出信号作为时钟信号对同步信号a,b和c采样,滤除信号中的所有毛刺抖动成分,最终输出信号为/out3,/out2和/out1。


2.3 移相电路
移相电路是数字三相移相触发电路的主要部分。其原理如图4所示,同步信号、正弦信号通过过零比较器变为相位与周期一致的同步方波,上升沿和下降沿检验电路检验出同步方波的上升沿和下降沿,产生的两个尖脉冲分别对应同步信号正负半周的的触发信号。采用该触发信号启动计数器进行减法计数,A/D转换器输出置为计数器的初值,当减法计数器为零时则产生移相后的尖脉冲,减法计数器的启动和停止脉冲之间的相位差,即对应于脉冲群与正弦波之间的相位差△φ。


2.3.1 移相范围
计数器的时钟CLK(晶体振荡器)是由晶体振荡器提供的恒定值。假设A/D转换器的位数为N,分辨率即为2N。滞后时间最大值为:

时可以选择适当的N和晶振,晶体振荡器,使2N/f晶振≥T工频/2(10 ms)。因此,当直流控制电平Vcon从5一OV调节时,脉冲群与正弦波之间的相位差△φ对应于O~(T工频/2)。因此,一般情况下,触发电路的相移范围为:△φ∈[0,(T工频/2)]。但由于集成电路的制作工艺的差异、电网的频率波动和比较器检测过零点的精确度不高.实际移相范围要比以上的范围窄一些,只要移相范围不小于178°即可满足较高的要求。
2.3.2 控制精度
控制精度是指A/D转换器输出的数字量变化一位时。输出角度的变化值,设A/D转换器的位数为N位,那么A/D转换器输出最大的数字量为2N,故触发器的控制精度

若A/D转换器的位数为9位(N=9),那么控制精度为180°/2°=0.35l 6°/bit。
2.4 A/D转换电路
考虑到设计要求,由于处理时钟频率不高,因此采用中速逐次逼近式A/D转换器,其工作原理如图5所示,包含比较器、D/A转换器、寄存器、时钟信号源和控制逻辑等5部分。

转换周期从采样所需转换的输入模拟信号开始。数字控制逻辑电路假设MSB为1,其他所有码元为0。将此数字字作为分压电阻网络的输入,产生0.5UREF的模拟信号,如图6所示。比较该模拟信号和采样模拟信号。如果比较器输出高电平,数字控制逻辑电路则令MSB为1;如果输出低电平,则MSB为0。这样实现逐次逼近的第一步.并确定MSB值。然后猜想次高位为1,其余位为0,并和已知数值的MSB位组成数字量,输入分压电阻网络。再比较分压电阻网络输出和采样输入信号,如果比较器输出高电平,则次高位为1;反之则为0。直到所有数字量的位在逐次逼近中确定为止。

可控硅 电路 电压 单片机 CPLD 集成电路 比较器 电阻 电容 振荡器 CMOS 电流 模拟电路 仿真 相关文章:
- 线性电源,可控硅电源,开关电源电路的简单比较(01-05)
- 交—交变频低频电源的研发与应用(05-26)
- 可控硅在红外遥控开关中的应用及工作原理(01-07)
- 基于MCU和基于ASIC的LED可控硅调光方案对比与解析(01-05)
- MB39C601:恒流AC-DC LED驱动器快速入门指南(08-09)
- MB39C601:恒流AC-DC LED驱动器从入门到精通(独家)(08-12)
