发射机房的天线自动控制系统
时间:03-30
来源:互联网
点击:
图5 场地交换开关K1-K5控制及采样原理
图6 场地开关转向控制示意图
图7 场地开关直通控制示意图
(1)转向驱动控制及采样
当场地开关处在直通位置,需要向转向位转动时,工控机20端发出一个低电平指令,经C继电器常闭接点C3,加到A继电器线包的下端,A继电器的电后,其常开接点A2接通,+24V控制电压被加到场地交换开关的4端,场地开关驱动电机得电运转(见图6、图7);当场地开关由直通位转到转向位到位后,场地交换开关的5端送出24V高电平的到位信息指令,并加到C继电器线包的下端,C继电器得电吸合,其常闭接点C3断开,使A继电器失电,立即断开,A继电器常开接点A2断开,场地开关驱动电机24V断电,同时,C继电器常开接点C1接通,将24V转向到位信息的采样信号送给工控机DI/O卡30端,转向驱动控制完成。
(2)直通驱动控制及采样
当场地开关处在转向位置,需要向直通位转动时,工控机21端发出一个低电平指令,经D继电器常闭接点D3,加到B继电器线包的下端,B继电器的电后,其常开接点B2接通,+24V控制电压被加到场地交换开关的6端,场地开关驱动电机得电运转(见图6、图7);当场地开关由转向位转到直通位到位后,场地交换开关的7端送出24V高电平的到位信息指令,并加到D继电器线包的下端,D继电器得电吸合,其常闭接点D3断开,使B继电器失电,立即断开,B继电器常开接点B2断开,场地开关驱动电机24V断电,同时,D继电器常开接点D1接通,将24V直通到位信息的采样信号送给工控机DI/O卡31端,直通驱动控制完成。
3.4 系统安全措施
(1)发射机加高压时,其对应的所有开关不允许切换。
(2)发射机应在天线位,而天线转动未到位时;发射机应在假负载位,而假负载转动未到位时,发射机不能加高压。
(3)由于闭锁信号不到位,发射机不能加高压,因此系统需要判断每部发射机是否加高压、判断天线或假负载是否转动到位。
(4)为确保发射机加高压安全,系统设计有硬件和软件闭锁信号,硬件闭锁由场地开关和同轴开关给出,软件闭锁信号由系统给出,当满足加高压条件时,软件系统给出软件闭锁信号,当软件和硬件闭锁信号都满足时,系统才能加高压。
4 系统软件
系统软件的设计是利用工业控制计算机平台,以完成天线控制系统的全部功能为目的,本着操作简单、实用,界面友好、美观进行的。
4.1 软件系统功能
天线自动交换系统功能结构图如图8所示。
图8 天线自动交换系统功能结构图
天线自动交换系统的功能如下:
(1)天线自动交换系统实现对天线交换开关的自动切换功能,确定发射机需要连接的天线或假负载。天线交换开关的控制包括:手动操作、电动控制和自动控制三种模式。
手动操作:使用机械方式切换天线交换开关。(此时系统不应在自动模式,并有相应的措施切断驱动电源,保护设备和人身安全,但监测依然有效。)电动控制:在控制柜或控制面板上,通过人为控制电动开关,实现对天线交换开关的切换。
自动控制:根据运行时间表,以定时时间脉冲为切换依据实现天线交换开关的自动控制。
(2)自动化系统工作模式之间的相互切换,在上位机的屏幕上选择,相互切换后,必须保持原天线交换系统的运行状态。
(3)自动运行时,系统自动接收远程机房下发的运行图并依据运行图进行工作。
(4)手动运行时,系统管理员可直接修改本监控系统的运行图,完成系统控制;权限管理员也可对系统各个控制开关的状态进行编辑,人为修改数据。
(5)日志管理功能:能够对管理员的操作情况、报警等信息进行全面记录,方便查看系统运行情况。
4.2 操作界面
(1)欢迎界面。
欢迎界面如图9所示。
图9 欢迎界面
说明:登录界面提供了用户鉴权功能,只有具有管理员身份和密码的用户才可以使用本系统,确保系统安全。
(2)工作模式选择
说明:系统提供自动和手动两种工作模式,用户可在登录后选择使用;日志为系统使用情况和故障的记录,用户可在此直接进入查看。
(3)主界面(自动运行)
天线系统自动运行主界面如图10所示。
图10 天线系统自动运行主界面
说明:
①系统的基本功能为自动、手动、日志查看功能,在主界面的最下端以按钮的形式显示。
②图10中的绿色线条表示播音机天线通路接通,灰色表示天线通路未接通。
蓝色线条表示代播机天线通路接通。
4.3 软件的基本流程图
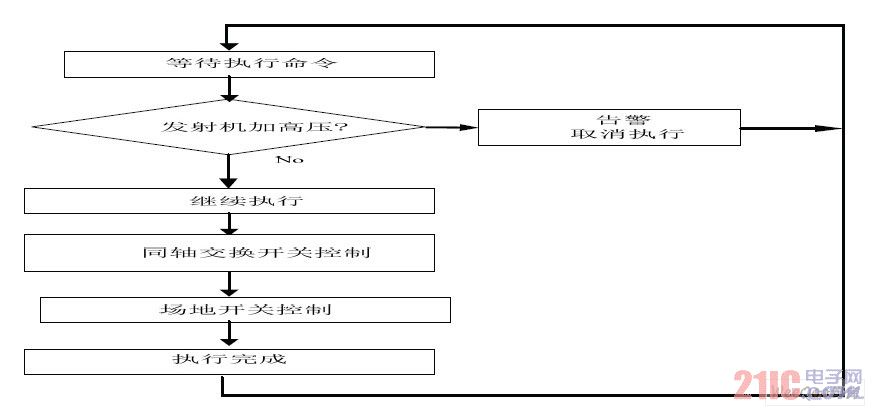
执行流程图为软件主流程,完成系统功能(见图11)。执行流程的简单过程如下。
图11 执行流程图
选择好需要切换的设备(或开关)后,点击“执行”按钮,实现天线和假负载、代播机和发射机的自动切换,执行步骤如下:
第一步:等待“执行”命令,若“执行”
命令到达,执行第二步。
第二步:检查发射机的状态,看是否连接到相关的发射机,若发现发射机的连接,执行第三步,否则取消执行并发出告警提示。
第三步:执行同轴交换开关的控制程序,实现天线和假负载的自动切换。
第四步:执行场地开关的控制程序,实现发射机和代播机的自动切换。
5 结束语
天线控制系统投入使用已有2年多,在安全播出日常运行中,系统工作稳定,使用简捷灵活,既减轻了机房值班员的维护工作量,又减少了故障率,为机房安全播出起到了有力的保障作用。
电路 自动化 触摸屏 显示器 总线 继电器 电压 相关文章:
- 浅谈E1线路维护技术与应用(01-12)
- R4网络接口和电路域容灾技术(01-05)
- 移动通信网引入IMS的相关探讨(02-21)
- 未来接入网的结构与演进(01-26)
- 电子熔丝在计算机应用中的优势(06-08)
- 高性能、高集成度的TD-SCDMA模拟基带集成电路的实现和应用(01-09)
