PIC16F877单片机在直流电机闭环调速系统中的应用
时间:06-13
来源:互联网
点击:
现代工业生产中,电动机是主要的驱动设备,目前在电力拖动系统中已大量采用晶闸管(即可控硅)装置向电动机供电的KZ-D拖动系统,取代了笨重的发电动一电动机的F- D系统,又伴随着微电子技术的不断发展,中小功率直流电机采用单片机控制,调速系统具有频率高,响应快,本文论述了采用PIC16F877单片机作为主控制元件,充分利用了PIC16F877单片机捕捉、比较、模/数转换模块的特点作为触发电路,其优点是:结构简单,能与主电路同步,能平稳移相且有足够的移相范围,控制角可达10000步,能够实现电机的无级平滑控制,脉冲前沿陡且有足够的幅值,脉宽可设定,稳定性与抗干扰性能好等。
1 直流电机调速原理分析
直流电动机的转速n和其它参数的关系可用下式来表示:

在中小功率直流电机中,电枢回路Ra电阻非常小,式(4)中IaRa项可省略不计,由此可见,直流电机的调速当改变电枢电压时,转速n随之改变。
2 系统组成及其工作原理
2.1 系统硬件结构模块框图
下图是系统的模块框图:

2.2 系统工作原理
本系统主要由主控开关,电机激磁电路,晶闸管调速电路(包括测速电路),整流滤波电路,平波电抗器及放电电路,能耗制动电路组成,系统采用闭环PI 调节器控制。当主控开关闭合后,单相交流电经晶闸管调速电路控制后,又经过桥式整流、滤波、平波电抗器后,获得脉冲小,连续的直流,提供给电机,同时,交流电通过激磁电路整流后,使电机获得励磁,开始工作。调节触发电路中的速度设定电位器RP1,使得当AN1输入电压减小时,PIC16F877单片机输出的控制角也相应减小,晶闸管导通角随之增加,主电路输出电压增大,电机速度增大,同时测速电路输出电压也增大,经PI调节器作用后,电机在设定的速度范围内稳定运转。
3 系统各部分电路设计
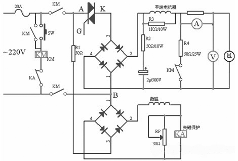
3.1 主电路设计
电路中各元件参数如下图所示。

按下启动按钮SW,接触器KM线圈通电, KM常开触点闭合,常闭触点打开,启动按钮自锁,主电路导通, 晶闸管调速电路通过改变双向晶闸管控制角大小来控制交流电输出,再经桥式整流,滤波后,得到直流, 同时,电机通过激磁电路整流后,获得励磁,开始工作。
为了限制直流电流脉动,电路中接入平波电抗器,电阻R3在主电路突然断电时,为平波电抗器提供放电回路。
为了加快制动与停车,本装置中采用能耗制动,由电阻R4与主电路接触器常闭触点组成制动环节。
电动机激磁由单独整流电路供电,为了防止电动机失磁而引起飞车事故,在激磁电路中,串接欠电流继电器KA,动作电流可通过电位器RP进行调整。
3.2 晶闸管触发电路设计
主电路中A、B两点电压经变压器变压为20V,再经过桥式整流后,在2点产生100H左右的半波信号,通过R6,R7分压后接入NPN三极管进行放大, 在三极管集电极产生过零脉冲,利用CCP1模块先捕捉过零脉冲上升沿,记下其发生时间,紧接着捕捉过零脉冲下降沿,两者的时间差即为过零脉冲宽度,其值的一半即为脉冲中点,采用这样的捕捉方式可以精确地得到交流电的实际过零点,同时利用ADC模/数转换模块转换PIC16F877引脚RA1/AN1模拟电压的值作为晶闸管控制角的设定值(电机速度设定值),改变电位器RP1设定值,相应改变晶闸管控制角大小,同时测速电路输出值由PIC16F877引脚 RA1/AN1输入,经A/D转换后作为速度反馈值。本系统中单片机的振荡频率采用4MHz,由PIC16F877单片机指令周期的特点可知,晶闸管控制角的分辨率是单片机振荡频率的四分之一的倒数,即1us,对于工频电的半波时间10ms来说,控制角可达10000步,完全能够实现电机的无级平滑控制。

3.3 测速电路设计
测速电路由附着在电机转子上的光码盘及电脉冲放大整形电路组成。电脉冲的频率与电机的转速成固定的比例关系,光码盘输出的电脉冲信号经放大整形为标堆 TTL电平从PIC16F877单片机引脚RC0/T1CKI输入,通过TMR1计数器进行计数,从而算出转速,将这个转速与预置转速进行比较,得出差值,PIC16F877通过对这个差值进行PI运算,得出控制增量,在CCP2送出晶闸管控制角的大小,从而改变加在电机两端的有效电压,最终达到控制转速的目的。
4 软件设计
为使晶闸管控制角超调小,将速度闭环控制设计成为典型I系统,即PI调节器,用来调节晶闸管控制角时间Td,其控制算法为:

考虑到在本系统中电动机的机电时间常数为0.12s,在实加给定的作用下,偏差不会在几个采样周期内消除掉,故在本系统中测速电路采样周期选取为2ms。
本系统的软件设计模块主要包括CCP1上升沿捕捉模块, CCP1下升沿捕捉模块,控制角设定值A/D转换模块, 测速电路脉冲定时计数模块, PI调节器模块,CCP2比较输出模块等,程序流程图如下:

假设我们得到过零点时间为T,晶闸管控制角时间为Td,那么送入CCP2寄存器CCPR2H:L比较值Tf= T+Td,比较一致后,将在CCP2引脚上输出高电平,使晶闸管导通,然后根据所需的触发脉宽值,再次修改CCPR2H:L值,使输出高电平触发脉冲维持一定的时间后再回到低电平,这样就完成一个双向晶闸管触发脉冲输出
1 直流电机调速原理分析
直流电动机的转速n和其它参数的关系可用下式来表示:

在中小功率直流电机中,电枢回路Ra电阻非常小,式(4)中IaRa项可省略不计,由此可见,直流电机的调速当改变电枢电压时,转速n随之改变。
2 系统组成及其工作原理
2.1 系统硬件结构模块框图
下图是系统的模块框图:

2.2 系统工作原理
本系统主要由主控开关,电机激磁电路,晶闸管调速电路(包括测速电路),整流滤波电路,平波电抗器及放电电路,能耗制动电路组成,系统采用闭环PI 调节器控制。当主控开关闭合后,单相交流电经晶闸管调速电路控制后,又经过桥式整流、滤波、平波电抗器后,获得脉冲小,连续的直流,提供给电机,同时,交流电通过激磁电路整流后,使电机获得励磁,开始工作。调节触发电路中的速度设定电位器RP1,使得当AN1输入电压减小时,PIC16F877单片机输出的控制角也相应减小,晶闸管导通角随之增加,主电路输出电压增大,电机速度增大,同时测速电路输出电压也增大,经PI调节器作用后,电机在设定的速度范围内稳定运转。
3 系统各部分电路设计
3.1 主电路设计
电路中各元件参数如下图所示。

按下启动按钮SW,接触器KM线圈通电, KM常开触点闭合,常闭触点打开,启动按钮自锁,主电路导通, 晶闸管调速电路通过改变双向晶闸管控制角大小来控制交流电输出,再经桥式整流,滤波后,得到直流, 同时,电机通过激磁电路整流后,获得励磁,开始工作。
为了限制直流电流脉动,电路中接入平波电抗器,电阻R3在主电路突然断电时,为平波电抗器提供放电回路。
为了加快制动与停车,本装置中采用能耗制动,由电阻R4与主电路接触器常闭触点组成制动环节。
电动机激磁由单独整流电路供电,为了防止电动机失磁而引起飞车事故,在激磁电路中,串接欠电流继电器KA,动作电流可通过电位器RP进行调整。
3.2 晶闸管触发电路设计
主电路中A、B两点电压经变压器变压为20V,再经过桥式整流后,在2点产生100H左右的半波信号,通过R6,R7分压后接入NPN三极管进行放大, 在三极管集电极产生过零脉冲,利用CCP1模块先捕捉过零脉冲上升沿,记下其发生时间,紧接着捕捉过零脉冲下降沿,两者的时间差即为过零脉冲宽度,其值的一半即为脉冲中点,采用这样的捕捉方式可以精确地得到交流电的实际过零点,同时利用ADC模/数转换模块转换PIC16F877引脚RA1/AN1模拟电压的值作为晶闸管控制角的设定值(电机速度设定值),改变电位器RP1设定值,相应改变晶闸管控制角大小,同时测速电路输出值由PIC16F877引脚 RA1/AN1输入,经A/D转换后作为速度反馈值。本系统中单片机的振荡频率采用4MHz,由PIC16F877单片机指令周期的特点可知,晶闸管控制角的分辨率是单片机振荡频率的四分之一的倒数,即1us,对于工频电的半波时间10ms来说,控制角可达10000步,完全能够实现电机的无级平滑控制。

3.3 测速电路设计
测速电路由附着在电机转子上的光码盘及电脉冲放大整形电路组成。电脉冲的频率与电机的转速成固定的比例关系,光码盘输出的电脉冲信号经放大整形为标堆 TTL电平从PIC16F877单片机引脚RC0/T1CKI输入,通过TMR1计数器进行计数,从而算出转速,将这个转速与预置转速进行比较,得出差值,PIC16F877通过对这个差值进行PI运算,得出控制增量,在CCP2送出晶闸管控制角的大小,从而改变加在电机两端的有效电压,最终达到控制转速的目的。
4 软件设计
为使晶闸管控制角超调小,将速度闭环控制设计成为典型I系统,即PI调节器,用来调节晶闸管控制角时间Td,其控制算法为:

考虑到在本系统中电动机的机电时间常数为0.12s,在实加给定的作用下,偏差不会在几个采样周期内消除掉,故在本系统中测速电路采样周期选取为2ms。
本系统的软件设计模块主要包括CCP1上升沿捕捉模块, CCP1下升沿捕捉模块,控制角设定值A/D转换模块, 测速电路脉冲定时计数模块, PI调节器模块,CCP2比较输出模块等,程序流程图如下:

假设我们得到过零点时间为T,晶闸管控制角时间为Td,那么送入CCP2寄存器CCPR2H:L比较值Tf= T+Td,比较一致后,将在CCP2引脚上输出高电平,使晶闸管导通,然后根据所需的触发脉宽值,再次修改CCPR2H:L值,使输出高电平触发脉冲维持一定的时间后再回到低电平,这样就完成一个双向晶闸管触发脉冲输出
电动机 可控硅 电子 单片机 PIC 电路 电阻 电压 电流 继电器 变压器 三极管 ADC 相关文章:
- 基于DSP高精度伺服位置环设计(06-21)
- 基于DSP的工业缝纫机控制系统设计(09-23)
- 无传感器交流电动机控制技术提高了运行效率(10-15)
- 一种变频调速系统的SVPWM控制设计(02-03)
- FPGA在步进电机控制中的应用(03-07)
- 用C8051F构成的采集与控制系统(03-09)
