AT89C2051和TLP521-2在自动窗控制器中的应用
时间:06-13
来源:互联网
点击:
引言
目前,国内外广泛使用PVC塑料窗体型材,其良好的隔热、保温、密封、隔音、节能、节木、保护环境等众多优点,使其日趋成为建筑用窗的主流材料。我国塑窗制造业的现状存在规模大、品级低、功能差、无高档、产能过剩、低水平等一系列问题,提高窗体产品质量和技术含量是塑窗业发展的主要方向。自动窗作为一种新兴技术,与电子、通信、光、IT技术组合,形成自动开启、关闭的新型窗体产品,将成为窗体产品中最具生命力的新星。自动窗控制器采用光机电一体化集成技术,集机械、电子控制、遥控、通信等技术于一体,可以开发出多种功能、多种结构和启闭方式的系列化自动控制的节能窗体系统。
自动窗控制逻辑关系复杂,并且该产品尚处于研发和试生产阶段,需要经常修改设计。如果采用普通逻辑电路将会使电路复杂化,不利于功能的添加和逻辑关系的修改。为此选定AT89C2051单片机作为电路主要逻辑部件来实现控制要求。
设计要求
自动窗系统如图1所示。

开、关窗动作由两个按钮实现控制。逻辑关系为:1.窗扇中途不停的情况,按开窗按钮→窗开→开窗行程开关接通→窗停→按关窗按钮→窗关→关窗行程开关接通→窗停;2.窗扇中途停的情况,按开窗按钮→窗开→按开窗或关窗按钮→窗停→按开窗/关窗按钮→窗开/窗关→开窗/关窗行程开关接通→窗停。行程开关接通则相应的按钮不能产生动作,两个按钮同时按下不能产生动作。另外为了保证安全,在关窗动作中,加入对防夹开关的检测,如果在关窗的过程中夹到人或动物,则防夹开关启动,窗扇停止运行,延时0.2秒后,后退0.5秒。
设计要点
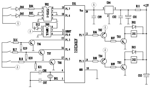
自动窗控制主电路如图2所示,图中所有A接在一起。

① 图中C09为稳定单片机电源电压用,由于自动窗驱动用直流电机电流较大,启动电流达8A,为正常工作时电流的3倍。因此电机启动时变压器电压下降严重,用示波器观察可以看到电压有过零现象。电容C01电容难以补偿电压的瞬时不足,7805的输出电压受到输入不足的影响,此时IMP813L电压将低于5V,当低于4.3V时,将发出复位信号,使单片机复位,从而造成工作不稳定现象,继电器吸合后立即断开。增加较大的电容C09可以解决这一问题。
② 光电耦合TLP521-2是为了增加抗干扰而设的。如果没有光电耦合器,极容易发生误动作,电路中轻微的扰动就可能成为输入信号。
③ 继电器触点需要并联电容和二极管,以消除火花和感应电流。如果没有二极管的保护,T03和T05很容易被电机的感应电压击穿。
④ 如果要使用单片机的P1.0和P1.1脚,则需要增加上拉电阻,因为这两个脚在一般状态下是低电平。
⑤ 在编程中,对于行程开关和按钮信号都需要检测两次,并且两次检测中间应相隔一定时间,否则将发生工作不稳定的现象。
⑥ 编程中,需要考虑晶体振荡器的频率,对于与时间有关的命令需要考虑执行时间,在一定时间内如果执行不完相关的命令,则813L将会使单片机复位,从而丢失后续命令。
结束语
使用AT89C2051单片机使得自动窗控制器电路设计简单,逻辑关系修改方便,可以通过修改程序使控制器得到不同的功能,从而达到适应多种型号和用途的需要,对在试制阶段降低成本、适应市场需求起到了重要的作用。
目前,国内外广泛使用PVC塑料窗体型材,其良好的隔热、保温、密封、隔音、节能、节木、保护环境等众多优点,使其日趋成为建筑用窗的主流材料。我国塑窗制造业的现状存在规模大、品级低、功能差、无高档、产能过剩、低水平等一系列问题,提高窗体产品质量和技术含量是塑窗业发展的主要方向。自动窗作为一种新兴技术,与电子、通信、光、IT技术组合,形成自动开启、关闭的新型窗体产品,将成为窗体产品中最具生命力的新星。自动窗控制器采用光机电一体化集成技术,集机械、电子控制、遥控、通信等技术于一体,可以开发出多种功能、多种结构和启闭方式的系列化自动控制的节能窗体系统。
自动窗控制逻辑关系复杂,并且该产品尚处于研发和试生产阶段,需要经常修改设计。如果采用普通逻辑电路将会使电路复杂化,不利于功能的添加和逻辑关系的修改。为此选定AT89C2051单片机作为电路主要逻辑部件来实现控制要求。
设计要求
自动窗系统如图1所示。

开、关窗动作由两个按钮实现控制。逻辑关系为:1.窗扇中途不停的情况,按开窗按钮→窗开→开窗行程开关接通→窗停→按关窗按钮→窗关→关窗行程开关接通→窗停;2.窗扇中途停的情况,按开窗按钮→窗开→按开窗或关窗按钮→窗停→按开窗/关窗按钮→窗开/窗关→开窗/关窗行程开关接通→窗停。行程开关接通则相应的按钮不能产生动作,两个按钮同时按下不能产生动作。另外为了保证安全,在关窗动作中,加入对防夹开关的检测,如果在关窗的过程中夹到人或动物,则防夹开关启动,窗扇停止运行,延时0.2秒后,后退0.5秒。
设计要点
自动窗控制主电路如图2所示,图中所有A接在一起。

① 图中C09为稳定单片机电源电压用,由于自动窗驱动用直流电机电流较大,启动电流达8A,为正常工作时电流的3倍。因此电机启动时变压器电压下降严重,用示波器观察可以看到电压有过零现象。电容C01电容难以补偿电压的瞬时不足,7805的输出电压受到输入不足的影响,此时IMP813L电压将低于5V,当低于4.3V时,将发出复位信号,使单片机复位,从而造成工作不稳定现象,继电器吸合后立即断开。增加较大的电容C09可以解决这一问题。
② 光电耦合TLP521-2是为了增加抗干扰而设的。如果没有光电耦合器,极容易发生误动作,电路中轻微的扰动就可能成为输入信号。
③ 继电器触点需要并联电容和二极管,以消除火花和感应电流。如果没有二极管的保护,T03和T05很容易被电机的感应电压击穿。
④ 如果要使用单片机的P1.0和P1.1脚,则需要增加上拉电阻,因为这两个脚在一般状态下是低电平。
⑤ 在编程中,对于行程开关和按钮信号都需要检测两次,并且两次检测中间应相隔一定时间,否则将发生工作不稳定的现象。
⑥ 编程中,需要考虑晶体振荡器的频率,对于与时间有关的命令需要考虑执行时间,在一定时间内如果执行不完相关的命令,则813L将会使单片机复位,从而丢失后续命令。
结束语
使用AT89C2051单片机使得自动窗控制器电路设计简单,逻辑关系修改方便,可以通过修改程序使控制器得到不同的功能,从而达到适应多种型号和用途的需要,对在试制阶段降低成本、适应市场需求起到了重要的作用。
电子 电路 单片机 电压 电流 变压器 示波器 电容 继电器 二极管 电阻 振荡器 51单片机 相关文章:
- 一种新型防伪读码器的设计(01-01)
- 基于ARM与DSP的嵌入式运动控制器设计(04-25)
- 航天器DC/DC变换器的可靠性设计(02-12)
- 我国科学家人脸与笔迹识别领域获突破(04-29)
- 基于ARM核的AT75C220及其在指纹识别系统中的应用(05-24)
- 基于nRF2401智能小区无线抄表系统集中器设计(04-30)
