基于电磁流量计信号转换器的校验器设计方法研究
时间:10-28
来源:互联网
点击:
一 前言:
电磁流量计信号转换器的校验器是一种对电磁流量计信号转换器进行性能测试及标定的装置,已有的电磁流量计信号转换器是由一系列高精度的电阻网络组成,一般只能进行定点的测试及标定,不同厂家的转换器的放大倍数等参数不同,因此,这样的电磁流量计信号转换器的校验器只能在无监测条件下对特定电磁流量计信号转换器进行定点的测试及标定。限制了电磁流量计应用。
二 设计思路:
设计的电磁流量计信号转换器的校验器包括待校验的外部电磁流量计信号转换器和输出模拟电磁流量计要测量的流体流速信号的电阻网络。利用电磁流量计信号转换器输出的励磁电流提供电源及同步信号,得到模拟电磁流量计传感器的输出信号,该模拟信号相对大小可无级调整及测量;并且可以根据不同类型的转换器调整输出信号,可以模拟不同的流速信号及不同的流体阻抗,输出信号的相对幅值可以用普通数字电压表测量,可用于不同厂家的电磁流量计信号转换器产品的校验。
三 实现方案:

本设计包括待校验的外部电磁流量计信号转换器和输出模拟电磁流量计要测量的流体流速信号的电阻网络,外部电磁流量计信号输转换器的励磁电流输出,经一个双向稳压器连接一个变压器的初级输入,变压器的次级输出连接电阻网络的输入,电阻网络的输出经一个全波整流器后,分别连接一个续流电路的输入和一个恒流源电器的输入,恒流源电路的输出连接一个取样电阻;所述的电阻网络同时输出模拟电磁流量计要测量的流体流速信号,连接到外部电磁流量计信号转换器的信号输入。
四 校验器电路实现过程:
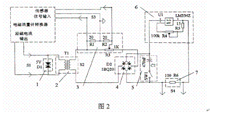
电路原理图如图2所示

1)将电磁流量计励磁电流S1 的两个输出端分别与双向稳压电路两端及变压器的初级线圈的两个输入端并联,变压器次级线圈输出与S1电气隔离的信号同步源和工作电源S2 。
2)变压器次级线圈输出信号S2的两个输出端分别接电阻网络的输入端和全波整流器的交流输入端,全波整流器的直流输出端为由可调恒流源和取样电阻串联形成的负载回路提供电源,其中全波整流器的阳极接可调恒流源的输入及续流电路的一端,全波整流器的阴极接续流电路的另一端,取样电阻的另一端接恒流源电路的输出。当续流电路的开关SW1断开时,由可调恒流源确定的电流I值A决定了流经电阻网络输入端的正负交变电流I的正负幅值A,使电阻网络输出校验器的输出信号S3,S3信号有正负幅值B;
B=KХA
K为衰减系数,由电阻网络中的电阻值决定;
3)由电容和开关SW1组成的续流电路并联在全波整流器的直流输出端,续流电路的开关SW1接通时,使可调恒流源确定的电流I值A在取样电阻上形成可直接测量的直流电压信号S4,通过信号S4可以得到信号S3交变电流I的正负幅值A,A=S4/R,R是取样电阻的阻值。
4)通过在续流电路的开关SW1断开时,由可调恒流源电流i值A确定校验器的输出信号S3,再在续流电路的开关SW1闭合时,通过在对信号S4的测量,得出实际校验器输出信号S3的正负幅值B:
B=KХS4/R
工作时各部分电流波形如图3所示。

全波整流电路D2输出为U1提供电源,U1为可调恒流源电路,本例中选用LM334,通过调整R4可对其电流进行调整,电流的大小可通过测量R6两端的电压得到。当用普通电压表测量通过该电压时,要将开关SW1接通,电容C1 接入电路起到滤波作用,使电流源电路得到稳定的电源输入,从而在R6两端得到
稳定的可准确测量的电压,测量完毕断开SW1。
在图2所示的电路中,通过调整恒流源电流,得到的电流为2微安至4毫安,可在S3得到输出电压范围约为0毫伏至40毫伏,相应在测量电阻R6两端产生的电压大小约为200微伏至400毫伏,可用普通数字电压表测量,调整R3及R4,可使本装置适应不同厂家的电磁流量计转换器的校验。设计的电磁流量计信号转换器的校验器工作时,其各部分的电流波形示于图3。
五.基于校验器的测量电路
利用PIC18LF2520等芯片就可以对电阻R6两端的电压信号和S3上的方波信号进行测量。从而可以获得调节电压值和流速信号值。其电路框图如图4所示。电路的硬件设计主要包括信号调理,A/D转换,LCD显示及单片机相关的外围电路等部分。电磁流量传感器得到的电压信号经过信号调理电路处理后,由A/D转换器进行模数转换,再由CPU进行数值处理,采用液晶显示器显示相应的流速。各个模块的只要功能如下:

传感器信号采集和信号调理电路:核心和难点在于将极化电压控制到重复稳定的值,提取出微弱的感应电动势,并将其调整到后续电路可处理的适当范围。由于采用自动跟踪反馈控制的思想,信号调理电路由单片机控制。
A/D转换电路:为了保证测量的精度和稳定性,采用了16位的∑-△型的模数转换器,测量精度高,抗干扰能力强。
单片机相关外围电路:时钟,复位电路,键盘和LCD显示。键盘输入记录初始零点,LCD实时显示流量。
电源:整个流量测量系统的供电部分,采用能量密度很高的锂电池供电。
基于该校验器的电磁流量计软件设计主程序流程图如图5所示。

电磁流量计信号转换器的校验器是一种对电磁流量计信号转换器进行性能测试及标定的装置,已有的电磁流量计信号转换器是由一系列高精度的电阻网络组成,一般只能进行定点的测试及标定,不同厂家的转换器的放大倍数等参数不同,因此,这样的电磁流量计信号转换器的校验器只能在无监测条件下对特定电磁流量计信号转换器进行定点的测试及标定。限制了电磁流量计应用。
二 设计思路:
设计的电磁流量计信号转换器的校验器包括待校验的外部电磁流量计信号转换器和输出模拟电磁流量计要测量的流体流速信号的电阻网络。利用电磁流量计信号转换器输出的励磁电流提供电源及同步信号,得到模拟电磁流量计传感器的输出信号,该模拟信号相对大小可无级调整及测量;并且可以根据不同类型的转换器调整输出信号,可以模拟不同的流速信号及不同的流体阻抗,输出信号的相对幅值可以用普通数字电压表测量,可用于不同厂家的电磁流量计信号转换器产品的校验。
三 实现方案:

本设计包括待校验的外部电磁流量计信号转换器和输出模拟电磁流量计要测量的流体流速信号的电阻网络,外部电磁流量计信号输转换器的励磁电流输出,经一个双向稳压器连接一个变压器的初级输入,变压器的次级输出连接电阻网络的输入,电阻网络的输出经一个全波整流器后,分别连接一个续流电路的输入和一个恒流源电器的输入,恒流源电路的输出连接一个取样电阻;所述的电阻网络同时输出模拟电磁流量计要测量的流体流速信号,连接到外部电磁流量计信号转换器的信号输入。
四 校验器电路实现过程:
电路原理图如图2所示

1)将电磁流量计励磁电流S1 的两个输出端分别与双向稳压电路两端及变压器的初级线圈的两个输入端并联,变压器次级线圈输出与S1电气隔离的信号同步源和工作电源S2 。
2)变压器次级线圈输出信号S2的两个输出端分别接电阻网络的输入端和全波整流器的交流输入端,全波整流器的直流输出端为由可调恒流源和取样电阻串联形成的负载回路提供电源,其中全波整流器的阳极接可调恒流源的输入及续流电路的一端,全波整流器的阴极接续流电路的另一端,取样电阻的另一端接恒流源电路的输出。当续流电路的开关SW1断开时,由可调恒流源确定的电流I值A决定了流经电阻网络输入端的正负交变电流I的正负幅值A,使电阻网络输出校验器的输出信号S3,S3信号有正负幅值B;
B=KХA
K为衰减系数,由电阻网络中的电阻值决定;
3)由电容和开关SW1组成的续流电路并联在全波整流器的直流输出端,续流电路的开关SW1接通时,使可调恒流源确定的电流I值A在取样电阻上形成可直接测量的直流电压信号S4,通过信号S4可以得到信号S3交变电流I的正负幅值A,A=S4/R,R是取样电阻的阻值。
4)通过在续流电路的开关SW1断开时,由可调恒流源电流i值A确定校验器的输出信号S3,再在续流电路的开关SW1闭合时,通过在对信号S4的测量,得出实际校验器输出信号S3的正负幅值B:
B=KХS4/R
工作时各部分电流波形如图3所示。

全波整流电路D2输出为U1提供电源,U1为可调恒流源电路,本例中选用LM334,通过调整R4可对其电流进行调整,电流的大小可通过测量R6两端的电压得到。当用普通电压表测量通过该电压时,要将开关SW1接通,电容C1 接入电路起到滤波作用,使电流源电路得到稳定的电源输入,从而在R6两端得到
稳定的可准确测量的电压,测量完毕断开SW1。
在图2所示的电路中,通过调整恒流源电流,得到的电流为2微安至4毫安,可在S3得到输出电压范围约为0毫伏至40毫伏,相应在测量电阻R6两端产生的电压大小约为200微伏至400毫伏,可用普通数字电压表测量,调整R3及R4,可使本装置适应不同厂家的电磁流量计转换器的校验。设计的电磁流量计信号转换器的校验器工作时,其各部分的电流波形示于图3。
五.基于校验器的测量电路
利用PIC18LF2520等芯片就可以对电阻R6两端的电压信号和S3上的方波信号进行测量。从而可以获得调节电压值和流速信号值。其电路框图如图4所示。电路的硬件设计主要包括信号调理,A/D转换,LCD显示及单片机相关的外围电路等部分。电磁流量传感器得到的电压信号经过信号调理电路处理后,由A/D转换器进行模数转换,再由CPU进行数值处理,采用液晶显示器显示相应的流速。各个模块的只要功能如下:

传感器信号采集和信号调理电路:核心和难点在于将极化电压控制到重复稳定的值,提取出微弱的感应电动势,并将其调整到后续电路可处理的适当范围。由于采用自动跟踪反馈控制的思想,信号调理电路由单片机控制。
A/D转换电路:为了保证测量的精度和稳定性,采用了16位的∑-△型的模数转换器,测量精度高,抗干扰能力强。
单片机相关外围电路:时钟,复位电路,键盘和LCD显示。键盘输入记录初始零点,LCD实时显示流量。
电源:整个流量测量系统的供电部分,采用能量密度很高的锂电池供电。
基于该校验器的电磁流量计软件设计主程序流程图如图5所示。

电阻 电流 传感器 电压 变压器 电路 电容 PIC LCD 单片机 显示器 信号发生器 相关文章:
- 什么是权电阻网络DAC(数模转换器)(01-24)
- 倒T型电阻网络D/A转换器(01-24)
- 运放电路设计中无源元件的选择(01-23)
- 电子连接器接触电阻测试程序(07-08)
- 输出电容器的等效串联电阻对滞环控制功率转换器的影响(07-12)
- 电阻器基本常识(07-06)
