机器视觉照明稳定灯照明电路设计
时间:12-01
来源:互联网
点击:
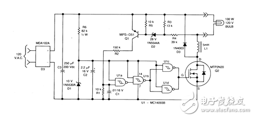
电路原理:由Q1,Q2和U1组合的磁滞振荡器,可用来稳定灯的照明。在操作时,全波电桥D3既可用于交流线中,或者是灯的未经调节的直流电,又可用于为四CMOS斯密特触发器供电的10V齐纳二极管中。

- 体验蓝牙4.0灯控LED趣味:智能手机“掌”控一屋子照明(07-16)
- 火车站智能照明控制系统建议方案(02-11)
- 智控LED灯泡Hue拆解:最聪明智能照明,飞利浦如何做到?(02-07)
- 智能家居照明系统解决方案(02-11)
- 美信智能化LED照明应用款图与选型指南(02-02)
- 村田:传感器+无线控制智能照明解决方案(02-25)
