探头进阶之——差分和单端有源探头的性能差别
过去在使用高带宽示波器和有源探头进行测量时,您可以选择单端探头或差分探头。一般是用单端探头测量单端信号(对地电压),用差分探头测量差分信号(正电压—负电压)。虽然也可以只买差分探头,用差分探头测量差分信号和单端信号,但出于一些实际考虑,多数人并不这样做。理由是,在安捷伦推出革新性方案之前,差分探头和单端探头是两套探头,通常价格高和难以使用,而且带宽也比单端探头低。
新的Agilent InfiniiMax探头系统既可用于差分检测,又可用于单端检测,从而排除了过去拒绝差分探头的理由。新的探头系统使用可更换的探测接头,适于点测、插孔连接和焊点埋入连接的测量方式。
对于这种新的探测方式,您需要确定是用差分探头还是单端探头测量单端信号。为作出最好的决定,需要考虑差分探头与单端探头在性能和可用性方面的优缺点。
这篇应用指南在如下几方面比较了差分探头和单端探头的优缺点:
· 带宽、保真度和可用性
· 共模抑制
· 探头负载效应
· 测量的可重复性
· 物理尺寸
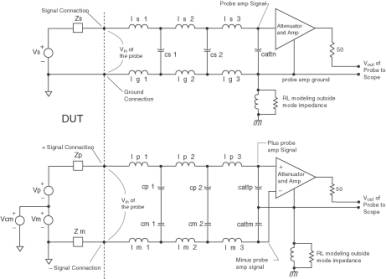
单端探头模型

差分探头模型
图1 差分探头和单端探头简化模型
我们用简化模型(图1)帮助比较,对于Agilent 1134A 7GHz探头放大器,分别使用焊点埋入连接的差分探测头和
单端探测头测量数据。这两种探测头有非常接近的物理连接尺寸,因此主要是差分和单端电路元件的布局带来的性能差别。图2和图3是这些探头的照片。
为测量探头性能,我们使用Agilent E2655A去时滞∕性能验证夹具,Agilent 8720A 20GHz矢量网络分析仪和Agilent Infiniium DCA86100取样示波器。
带宽、保真度和可用性比较
如前所述,在安捷伦未推出革新性方案前,单端探头通常有比差分探头更高的带宽。但这一结果是来自某些基本物理定律,还仅仅是来自不同结构的实际实现方法?
为回答这一问题,让我们考虑图1差分探头和单端探头连接中寄生参数的简化模型。由于单端和差分探测头的几何尺寸大致相同,因此电感和电容分布参数的量值也相当。如果接地连接使用又宽又平的导体(就像“刀片”),单端探头的接地电感(lg)会稍低一些,但也低不到哪里去。应注意差分探头在其两个输入上都有补偿阻尼,而单端探头只在信号输入上有补偿阻尼,地线上没有阻尼(在实际探头中是0Ω电阻器)。这些补偿阻尼用于消除输入连接中电感器(Ls)和电容器(Cs)所造成的谐振。要更深入了解这一话题,请参看Agilent应用指南1404“高带宽探头的保真度”。

2 Agilent 1134A单端焊点埋入探测头(上)和差分焊点埋入探测头(下)

图3 开盖的单端(上)和差分(下)焊点埋入探测头
从对单端模型的分析,可看到带宽决定于电感和电容值,其中对地电感(lg)起着重要的作用。在较高频率下,对地电感会在被测信号地与探头地之间产生一个电压,从而减小了探头衰减器∕放大器处的信号。您可通过减小对地电感来增加带宽。这就需要缩短接地线的长度,或增加连接的面积。理想的接地线应是非常短、又比较宽的导体平面或围绕信号连接的环形圆柱体(形成同轴的探头连接)。在实际的测量条件下,理想的接地线通常是不现实的,而且会大大降低单端探头的可用性。

图4 差分探头和单端探头的频率响应
此外,在使用圆柱接地环地条件下给出指标的单端探头带宽指标,是不具备实际意义的,因为在实际测试中,您基本上无法采用这种方式来测量。
如果您分析由差分信号(vcm=0,vp=vm)驱动的差分模型,就会看到由于正负信号连接的固有对称性,在连接间就会存在一个没有净信号的平面。您可认为该“有效”地平面牢固地接到被测信号的地平面和探头放大器的地。考虑到有效地平面的存在,即可分析半电路模型,此时信号地的环路面积近似为单端环路面积的一半,所以电感要低得多。从半电路模型分析可看到差分模型的带宽要远高于单端模型。此外,有效地平面是理想的接地连接,而且毫不影响其可用性。
当差分探头受单端源驱动时,您可用叠加法确定总响应。当vcm=vp=vm时,即电路中施加了单端信号。对于叠加的第一项,把vcm“关闭”;对于叠加的第二项,把vp和vm“关闭”。第一项是差分部分对单端信号的响应,因此该响应和前面的讨论一致。第二项是共模部分对单端信号的响应,因此其响应决定于探头的共模抑制。如果探头有好的共模抑制能力,那么对单端信号的总响应就只是对单端信号差模成分的响应。如果探头的共模抑制不好,就会看到测量差分信号和测量单端信号的差异。从图4可看到这些响应实际上并无差别。
图4示出用差分探头检测单端信号(绿色)和用单端探头检测单端信号(蓝色)的频率响应,两者都使用同样的7GHz探头差分放大器。探头的带宽定义为探头输出幅度相对输入幅度下降到-3dB处的频率。显然,差分探头的带宽要比单端探头高得多(7.8GHz对5.4GHz)。这两种探头都有很高的频率平坦度,因为在连接中使用了正确的阻尼电阻。
图5示出对于输入约100ps上升时间的阶跃信号,差分探头所测的
探头进阶差分单端有源探 相关文章:
- 频宽、取样速率及奈奎斯特定理(09-14)
- 为什么要进行信号调理?(09-30)
- IEEE802.16-2004 WiMAX物理层操作和测量(09-16)
- 为任意波形发生器增加价值(10-27)
- 基于PCI 总线的高速数据采集系统(09-30)
- 泰克全新VM6000视频测试仪助力数字电视等产品测试 (10-06)
