一种新颖的密封铅酸蓄电池充电器的设计
摘要:介绍了一种新颖的密封铅酸蓄电池充电器的设计原理,并给出了确定充电参数的方法和基本公式。在环境参数测试仪中的应用表明:该充电器简单实用,工作稳定,性能可靠。
关键词:密封铅酸蓄电池;充电器;过充电;浮充电
Design of a New Sealed Lead-acid Battery Charger
XU Bin, WU Yong-jun
Abstract:The design principle of a new sealed lead-acid battery charger is introduced.The method to determine the electric parameters for the charger and their design equations are provided. The charger is used in the test instrument of environmental parameters. It is proved that charger is simple, feasible and stable.
Keywords:Sealed lead-acid battery; Charger; Over charge; Float Charge
1 引言
密封免维护铅酸蓄电池由于具有密封好、无泄漏、无污染等优点,近年来在国内外得到了广泛应用。但是,由于充电技术不能适应免维护蓄电池的特殊要求以及充电方法的不正确,使其很难达到规定的循环寿命。
UC3906作为密封铅酸蓄电池充电专用芯片,它具有实现密封铅酸蓄电池最佳充电所需的全部控制和检测功能。更重要的是它能使充电器各种转换电压随电池电压温度系数的变化而变化,从而使密封铅酸蓄电池在很宽的温度范围内都能达到最佳充电状态。
2 UC3906的结构和工作原理
2.1 UC39006的结构和特性
UC3906内部框图如图1所示。该芯片内含有独立的电压控制电路和限流放大器,它可以控制芯片内的驱动器。驱动器提供的输出电流达25mA,可直接驱动外部串联调整管,从而调整充电器的输出电压和电流。电压和电流检测比较器检测蓄电池的充电状态,并控制充电状态逻辑电路的输入信号。

图1 UC3906内部结构框图
当电池电压或温度过低时,充电使能比较器控制充电器进入涓流充电状态。当驱动器截止时,该比较器还能输出25mA涓流充电电流。这样,当电池短路或反接时,充电器只能小电流充电,避免了因充电电流过大而损坏电池。
UC3906的一个非常重要特性就是具有精确的基准电压,其基准电压随环境温度而变,且变化规律与铅酸电池电压的温度特性完全一致。同时,芯片只需1.7mA的输入电流就可工作,这样可以尽量减小芯片的功耗,实现对工作环境温度的准确检测,保证电池既充足电又不会严重过充电。除此之外,芯片内部还包括一个输入欠压检测电路以对充电周期进行初始化。这个电路还驱动一个逻辑输出,当加上输入电源后,脚7可以指示电源状态。
2.2 充电参数的确定
使用UC3906只需很少的外部元器件就可以实现对密封铅酸蓄电池的快速精确充电。图2所示的是一个完整的充电器电路。由RA、RB和RC组成的电阻分压网络用来检测充电电池的电压,通过与精确的参考电压(VREF)相比较来确定浮充电压、过充电压和涓流充电的阈值电压。

图2 双电平浮充充电器基本电路
蓄电池的一个充电周期按时间可分为三种状态:大电流快速充电状态,过充电状态和浮充电状态。其充电参数主要有浮充电电压VF、过充电电压VOC、最大充电电流Imax、过充电终止电流IOCT等。它们与RA、RB、RC、RS之间的关系可以从下面的公式反映出来:
VOC=VREF(1+RA/RB+RA/RC) (1)
VF=VREF(1+RA/RB) (2)
Imax=0.25V/RS (3)
IOCT=0.025V/RS (4)
VF,VOC和VREF成正比。VREF的温度系数是-3.9mV/℃。Imax,IOCT,VOC,VF可以独立地设置。只要所提供的输入电源允许或功率管可以承受,Imax的值可以尽可能地大。虽然某些厂家宣称如果有过充保护电路,充电率可以达到甚至超过2C,但是电池厂商推荐的充电率范围是C/20~C/3。IOCT的选择应尽可能地使电池接近100%充电。合适值取决于VOC和在VOC时电池充电电流的衰减特性。Imax和IOCT分别由电流限制放大器和电流检测放大器的偏置电压和检测电流的电阻RS决定。VF、VOC的值由内部参考电压VREF和外部电阻RA、RB、RC组成的网络决定。
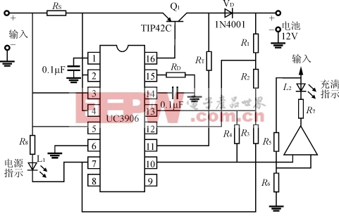
3 实际应用电路
图3为环境参数测试仪蓄电池充电器的实际应用电路。其中,电池额定电压为12V,容量为7Ah,VIN=18V,VF=13.8V,VOC=15V,Imax=500mA,IOCT=50mA。由于充电器始终接在蓄电池上,为防止蓄电池电流倒流入充电器,在串联调整管与输出端之间串入一只二极管。同时,为了避免输入电源中断后,蓄电池通过分压电阻R1、R2、R3放电,使R3通过电源指示晶体管(脚7)接地。

图3 12V密封铅酸电池双电平浮充充电器电路图
18V输入电压加入后,Q1导通,开始恒流充电,充电电流为500mA,电池电压逐渐升高。当电池电压达到过充电压VOC的95%(即14.
- 电源设计小贴士 1:为您的电源选择正确的工作频率(12-25)
- 用于电压或电流调节的新调节器架构(07-19)
- 超低静态电流电源管理IC延长便携应用工作时间(04-14)
- 电源设计小贴士 2:驾驭噪声电源(01-01)
- 负载点降压稳压器及其稳定性检查方法(07-19)
- 电源设计小贴士 3:阻尼输入滤波器(第一部分)(01-16)
