IGBT功率元件的应用及保护技术
时间:08-16
来源:互联网
点击:
1 引言
随着半导体元件制造工艺的完善和制造技术的提高,半导体功率元件正朝着大电流、高电压、快通断、功耗小、易保护、模块化方向发展,现已出现了双极性晶体管GTR、功率场效应管MOSFET、功率绝缘栅控双极性晶体管IGBT。IGBT晶体管是集GTR与MOSFET二者优点于一体的复合器件,它既有MOSFET的输入阻抗高、速度快、开关损耗小、驱动电路简单、要求驱动功率小、极限工作温度高、易驱动的特点,又具有功率晶体管GTR的通态电压低、耐压高和电流容量大的优点,为电压控制通断的自关断器件,其频率特性介于MOSFET与功率晶体管之间,可正常工作于数十kHz频率范围内,功率元件IGBT正日益广泛地应用于体积小、噪音低、性能高的变频电源及大功率的交流伺服电机的调速系统中,在较高频率的大、中功率应用中占据了主导地位,并已开始在上述领域中取代功率双极性晶体管GTR 和功率场效应管MOSFET 中。与GTR和MOSFET一样,IGBT应用的关键问题是驱动电路和保护电路,本文根据在实际工作中对IGBT的应用讨论有关IGBT的驱动及保护问题。
2 IGBT对控制驱动电路的要求
功率IGBT是电压驱动元件,具有一个(3~6)V的阈值电压,有一个较大的容性输入阻抗,对栅极电荷非常敏感,故驱动电路必须很可靠,IGBT开关特性和安全工作区随着栅极驱动电路性能的变化而变化,驱动电路性能直接决定IGBT能否正常工作,IGBT常采用栅极驱动,与其它自关断器件一样,IGBT对驱动电路也有一些特殊要求。
极驱动电压UGE。在IGBT开通时,脉冲前沿很陡的栅极电压加到栅极和发射极之间,使IGBT快速开通,开通时间短,减小开通损耗;在关断时,下降沿陡的反向偏置电压加到栅极与发射极间,使之快速关断,减小关断损耗。因此,用内阻小的驱动源对栅极电容充放电,以保证栅极控制电压UGE有足够陡的前后沿,使IGBT的开关损耗尽量小。IGBT导通中及瞬时过载时,栅极驱动源应能提供足够的功率,使IGBT不退出饱和而损坏。
阈值电压UGE(th)由器件本身性能决定,实际应用中UGE应不小于(1.5~2.5)UGE(th),以利获得最小导通压降。当UGE增加时,导通状态下的集射电压UCE压减小,通态压降和开通损耗均下降;但负载过程中UGE增加,集电极电流Ic也随之增加,IGBT能承受短路电流的时间减小,对其安全不利,因此在有短路过程的设备中Uge应选得小些,由于饱和导通电压是IGBT发热的主要原因之一,因此必须尽量减小。综合考虑,一般选+15V;IGBT关断时,栅射极间加反偏电压有利于IGBT迅速关断,但反偏电压-UGE受栅射极间反向最大耐压限制,过大则造成栅射极的反向击穿,一般-UGE为(-2~-10)V,通常取-5 V关栅电压。电路上采用稳压管的办法,用+20 V 电压来产生+15V 开栅电压和-5V关栅电压。
栅极电阻RG。IGBT 的输入阻抗高达109~ 1011欧姆,且为纯容性的,不需直流电流,在它的栅极~发射极间施加十几伏的电压,只有uA级的漏电流流过,基本上不消耗功率。为了改善控制脉冲前后沿陡度,减少IGBT集电极大的电压尖脉冲,需在栅极串联电阻RG,栅极串联电阻和驱动电路内阻抗对IGBT的开通过程影响较大,而对关断过程影响小一些,串联电阻小有利于加快关断速率,减小关断损耗,但过小会造成di/dt增高,产生较大的集电极电压尖峰,可能引起误导通或损坏IGBT。因此对串联电阻要根据具体电流容量和电压额定值及开关频率的不同,选择合适的阻值,而且栅极串联电阻应随着IGBT电流容量的增加而减小。一般RG为十几欧至几百欧。
栅射电阻RGE。当集射极问加有高压时易受干扰使栅射电压超过UGE(th)引起误导通,在栅射极间并接一栅射电阻RGE可防止此现象发生;RGE阻值太小,会使IGBT开通时间变大,降低了开关频率,通常RGE取(1000~5000)RG。并将RGE并在栅极与射极最近处。此外,为防止出现尖峰电压,在栅射间并接两只反向串联的稳压二极管,稳压值与开栅电压+UGE和关栅电压-UGE相同,方向相反。
栅极驱动电路要简单、实用,抗干扰性能好,自身保护功能完整,到IGBT的引出线尽量短,采用双绞线,驱动电路与控制电路采用光电耦合隔离。
3 IGBT驱动电路应用实例
IGBT的驱动电路必须具备两个功能:一是实现控制电路与被驱动IGBT栅极的电隔离;二是提供合适的栅极驱动脉冲。IGBT的驱动电路很多,分立元件搭成的驱动电路,简单、廉价;专用集成驱动电路保护功能完善、性能稳定,但价格稍贵些。
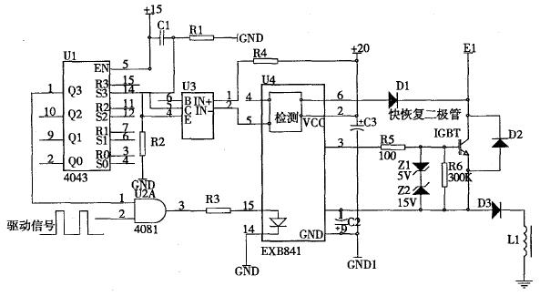
EXB841是日本富士公司生产的混合集成电路,能驱动动高达400A 的600V IGBT 和高达300A的1200V IGBT,模块功能较完善,具有单电源、正负偏压、过流检测、保护、软关断等主要特性,是一种比较典型的驱动电路。用+20V直流电源供电,能产生+15V 的开栅电压和-5V 的关栅电压,内装TLP550高速光耦隔离芯片,驱动电路信号延迟小于1us,内部集成了过流检测电路及低速过流切断电路,在国内得到了广泛应用。使用该模块时要注意如下方面:IGBT的珊射极驱动回路接线一定要小于1 m;IGBT的栅射驱动接线应为双绞线;如果在IGBT集电极产生大的电压脉冲,则要增加IGBT的珊极串联电阻(RG);47uF电容用于吸收由于电源接线阻抗引起的电压变化,并不是电源滤波器的电容器。下图为由EXB841组成的驱动及保护电路:

图1 驱动、保护电路图
IGBT正常工作时,EXB841的过流信号指示端5脚为高电平,4N25不导通,触发器R脚为“0”,Q脚为“1”,IGBT正常工作。当IGBT出现过流信号时,EXB841内部过流检测电路经几微秒延时,以滤掉干扰信号,5脚变为低电平,4N25导通,触发器翻转,Q脚为“0”,关断IGBT驱动信号,起到保护作用。在工作中,应用了专用集成驱动模块EXB841,驱动了2 kw 的感性负载一高频疲劳试验机的电磁激励线圈,效果很好。
随着半导体元件制造工艺的完善和制造技术的提高,半导体功率元件正朝着大电流、高电压、快通断、功耗小、易保护、模块化方向发展,现已出现了双极性晶体管GTR、功率场效应管MOSFET、功率绝缘栅控双极性晶体管IGBT。IGBT晶体管是集GTR与MOSFET二者优点于一体的复合器件,它既有MOSFET的输入阻抗高、速度快、开关损耗小、驱动电路简单、要求驱动功率小、极限工作温度高、易驱动的特点,又具有功率晶体管GTR的通态电压低、耐压高和电流容量大的优点,为电压控制通断的自关断器件,其频率特性介于MOSFET与功率晶体管之间,可正常工作于数十kHz频率范围内,功率元件IGBT正日益广泛地应用于体积小、噪音低、性能高的变频电源及大功率的交流伺服电机的调速系统中,在较高频率的大、中功率应用中占据了主导地位,并已开始在上述领域中取代功率双极性晶体管GTR 和功率场效应管MOSFET 中。与GTR和MOSFET一样,IGBT应用的关键问题是驱动电路和保护电路,本文根据在实际工作中对IGBT的应用讨论有关IGBT的驱动及保护问题。
2 IGBT对控制驱动电路的要求
功率IGBT是电压驱动元件,具有一个(3~6)V的阈值电压,有一个较大的容性输入阻抗,对栅极电荷非常敏感,故驱动电路必须很可靠,IGBT开关特性和安全工作区随着栅极驱动电路性能的变化而变化,驱动电路性能直接决定IGBT能否正常工作,IGBT常采用栅极驱动,与其它自关断器件一样,IGBT对驱动电路也有一些特殊要求。
极驱动电压UGE。在IGBT开通时,脉冲前沿很陡的栅极电压加到栅极和发射极之间,使IGBT快速开通,开通时间短,减小开通损耗;在关断时,下降沿陡的反向偏置电压加到栅极与发射极间,使之快速关断,减小关断损耗。因此,用内阻小的驱动源对栅极电容充放电,以保证栅极控制电压UGE有足够陡的前后沿,使IGBT的开关损耗尽量小。IGBT导通中及瞬时过载时,栅极驱动源应能提供足够的功率,使IGBT不退出饱和而损坏。
阈值电压UGE(th)由器件本身性能决定,实际应用中UGE应不小于(1.5~2.5)UGE(th),以利获得最小导通压降。当UGE增加时,导通状态下的集射电压UCE压减小,通态压降和开通损耗均下降;但负载过程中UGE增加,集电极电流Ic也随之增加,IGBT能承受短路电流的时间减小,对其安全不利,因此在有短路过程的设备中Uge应选得小些,由于饱和导通电压是IGBT发热的主要原因之一,因此必须尽量减小。综合考虑,一般选+15V;IGBT关断时,栅射极间加反偏电压有利于IGBT迅速关断,但反偏电压-UGE受栅射极间反向最大耐压限制,过大则造成栅射极的反向击穿,一般-UGE为(-2~-10)V,通常取-5 V关栅电压。电路上采用稳压管的办法,用+20 V 电压来产生+15V 开栅电压和-5V关栅电压。
栅极电阻RG。IGBT 的输入阻抗高达109~ 1011欧姆,且为纯容性的,不需直流电流,在它的栅极~发射极间施加十几伏的电压,只有uA级的漏电流流过,基本上不消耗功率。为了改善控制脉冲前后沿陡度,减少IGBT集电极大的电压尖脉冲,需在栅极串联电阻RG,栅极串联电阻和驱动电路内阻抗对IGBT的开通过程影响较大,而对关断过程影响小一些,串联电阻小有利于加快关断速率,减小关断损耗,但过小会造成di/dt增高,产生较大的集电极电压尖峰,可能引起误导通或损坏IGBT。因此对串联电阻要根据具体电流容量和电压额定值及开关频率的不同,选择合适的阻值,而且栅极串联电阻应随着IGBT电流容量的增加而减小。一般RG为十几欧至几百欧。
栅射电阻RGE。当集射极问加有高压时易受干扰使栅射电压超过UGE(th)引起误导通,在栅射极间并接一栅射电阻RGE可防止此现象发生;RGE阻值太小,会使IGBT开通时间变大,降低了开关频率,通常RGE取(1000~5000)RG。并将RGE并在栅极与射极最近处。此外,为防止出现尖峰电压,在栅射间并接两只反向串联的稳压二极管,稳压值与开栅电压+UGE和关栅电压-UGE相同,方向相反。
栅极驱动电路要简单、实用,抗干扰性能好,自身保护功能完整,到IGBT的引出线尽量短,采用双绞线,驱动电路与控制电路采用光电耦合隔离。
3 IGBT驱动电路应用实例
IGBT的驱动电路必须具备两个功能:一是实现控制电路与被驱动IGBT栅极的电隔离;二是提供合适的栅极驱动脉冲。IGBT的驱动电路很多,分立元件搭成的驱动电路,简单、廉价;专用集成驱动电路保护功能完善、性能稳定,但价格稍贵些。
EXB841是日本富士公司生产的混合集成电路,能驱动动高达400A 的600V IGBT 和高达300A的1200V IGBT,模块功能较完善,具有单电源、正负偏压、过流检测、保护、软关断等主要特性,是一种比较典型的驱动电路。用+20V直流电源供电,能产生+15V 的开栅电压和-5V 的关栅电压,内装TLP550高速光耦隔离芯片,驱动电路信号延迟小于1us,内部集成了过流检测电路及低速过流切断电路,在国内得到了广泛应用。使用该模块时要注意如下方面:IGBT的珊射极驱动回路接线一定要小于1 m;IGBT的栅射驱动接线应为双绞线;如果在IGBT集电极产生大的电压脉冲,则要增加IGBT的珊极串联电阻(RG);47uF电容用于吸收由于电源接线阻抗引起的电压变化,并不是电源滤波器的电容器。下图为由EXB841组成的驱动及保护电路:

图1 驱动、保护电路图
IGBT正常工作时,EXB841的过流信号指示端5脚为高电平,4N25不导通,触发器R脚为“0”,Q脚为“1”,IGBT正常工作。当IGBT出现过流信号时,EXB841内部过流检测电路经几微秒延时,以滤掉干扰信号,5脚变为低电平,4N25导通,触发器翻转,Q脚为“0”,关断IGBT驱动信号,起到保护作用。在工作中,应用了专用集成驱动模块EXB841,驱动了2 kw 的感性负载一高频疲劳试验机的电磁激励线圈,效果很好。
半导体 电流 电压 场效应管 MOSFET IGBT 电路 电容 电阻 二极管 集成电路 滤波器 电容器 电路图 电感 电力电子 相关文章:
- 电源设计小贴士 1:为您的电源选择正确的工作频率(12-25)
- 负载点降压稳压器及其稳定性检查方法(07-19)
- 高效地驱动LED(04-23)
- 电源SOC:或许好用的“疯狂”创意(07-24)
- 实现智能太阳能管理的微型逆变器应运而生(05-06)
- 以太网供电芯片:合规与超规(07-25)
