脉宽调制(PWM)直流电动机控制器
时间:09-14
来源:互联网
点击:
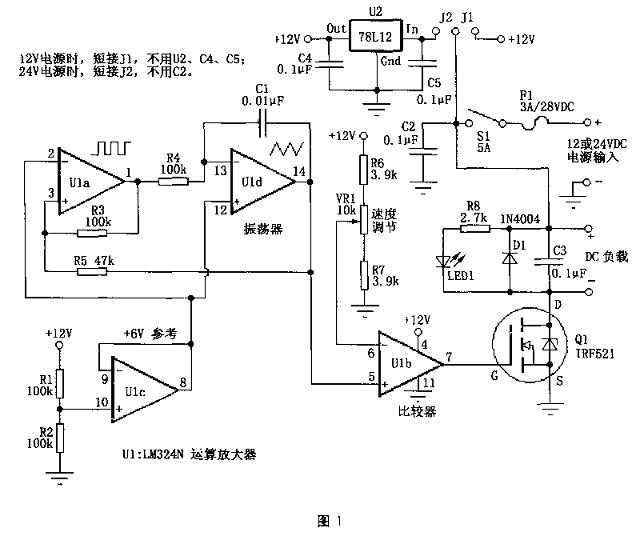
脉宽调制的全称为:Pulse Width Modulator,简称PWM。由于它的特殊性能,常被用作直流回路中灯具调光或直流电动机调速。这里将要介绍的就是利用脉宽调制(PWM)原理制作的马达控制器(见图1)。有关电路已经在汽车仪表照明、车灯照明调光和计算机电源散热风扇方面得到应用。该装置可用于12v或24v直流电路中,两者间只需稍做变动。它主要是通过改变输出方波的占空比,使得负载上的平均接通时间从0-100%变化,以达到调整负载亮度/速度的目的。
技术指标:PWM频率400Hz;PWM功率消耗1.5mA(12V电源、无负载和LED);输出容量3A(采用IRF521 FET);工作电压12V或24V。
一、PWM简介
利用脉宽调制(PWM)方式实现调光/调速的好处是电源的能量能得到充分利用,电路的效率高。例如:当输出为50%的方波时,脉宽调制(PWM)电路消耗的电源能量也为50%,即几乎所有的能量都转换为负载功率输出。而采用常见的电阻降压调速时,要使负载获得电源最大输出功率50%的功率,电源必须提供71%以上的输出功率,这其中21%消耗在电阻的压降及热耗上。有时电路的转换效率是非常重要的。
此外,采用脉宽调制(PWM)方式可以使负载在工作时得到满电源电压,这样有利于克服电机内在的线圈电阻而使电机产生更大的力矩。
当然,采用脉宽调制(PWM)方式实现调光/调速也有一些不利方面,如电路构成会稍许复杂,而且有可能会产生一些射频干扰(RFI),要避免这个问题,在设计时可以考虑负载与控制器尽可能放在一起,以免它们之间的连线过长,必要时还可以考虑在电源处增加滤波器等方法。
二、工作原理
电路原理见图1。它主要由U1(LM324)和Q1组成。

图1中,由U1a、U1d组成振荡器电路,提供频率约为400Hz的方波/三角形波。U1c产生6V的参考电压作为振荡器电路的虚拟地。这是为了振荡器电路能在单电源情况下也能工作而不需要用正负双电源。U1b这里接成比较器的形式,它的反相输入端(6脚)接入电阻R6、R7和VR1,用来提供比较器的参考电压。这个电压与U1d的输出端(14脚)的三角形波电压进行比较。当该波形电压高于U1b的6脚电压.U1b的7脚输出为高电平;反之,当该波形电压低于U1b的6脚电压,U1b的7脚输出为低电平。由此我们可知,改变U1b的6脚电位使其与输入三角形波电压进行比较。就可增加或减小输出方波的宽度,实现脉宽调制(PWM)。电阻R6、R7用于控制VR1的结束点,保证在调节VR1时可以实现输出为全开(全速或全亮)或全关(停转或全灭),其实际的阻值可能会根据实际电路不同有所改变。
图1中,Q1为N沟道场效应管,这里用作功率开关管(电流放大),来驱动负载部分。前面电路提供的不同宽度的方波信号通过栅极(G)来控制Q1的通断。LED1的亮度变化可以用来指示电路输出的脉冲宽度。C3可以改善电路输出波形和减轻电路的射频干扰(RFI)。D1是用来防止电机的反电动势损坏Q1。
当使用24v的电源电压时,图1电路通过U2将24V转换成12V供控制电路使用。而Q1可以直接在21v电源上,对于Q1来讲这与接在12v电源上没有什么区别。参考图1,改变J1、J2的接法可使电路工作在不同电源电压(12V或24V)下。当通过Q1的电流不超过1A时,Q1可不用散热器。但如果Q1工作时电流超过1A时,需加装散热器。如果需要更大的电流(大于3A),可采用IRFZ34N等替换Q1。
三、制作说明
为方便制作,图2给出了主要器件的外形图,其他元件可参考图1选择,无特殊要求。

图3为电路板图,供大家参考。

制作好电路板后,可以开始逐一装配元件,这里我们用这个电路来控制一个直流风扇,将装配好的电路板固定在一个金属盒内,风扇置于金属盒的顶部。该电路无需调试即可工作。
技术指标:PWM频率400Hz;PWM功率消耗1.5mA(12V电源、无负载和LED);输出容量3A(采用IRF521 FET);工作电压12V或24V。
一、PWM简介
利用脉宽调制(PWM)方式实现调光/调速的好处是电源的能量能得到充分利用,电路的效率高。例如:当输出为50%的方波时,脉宽调制(PWM)电路消耗的电源能量也为50%,即几乎所有的能量都转换为负载功率输出。而采用常见的电阻降压调速时,要使负载获得电源最大输出功率50%的功率,电源必须提供71%以上的输出功率,这其中21%消耗在电阻的压降及热耗上。有时电路的转换效率是非常重要的。
此外,采用脉宽调制(PWM)方式可以使负载在工作时得到满电源电压,这样有利于克服电机内在的线圈电阻而使电机产生更大的力矩。
当然,采用脉宽调制(PWM)方式实现调光/调速也有一些不利方面,如电路构成会稍许复杂,而且有可能会产生一些射频干扰(RFI),要避免这个问题,在设计时可以考虑负载与控制器尽可能放在一起,以免它们之间的连线过长,必要时还可以考虑在电源处增加滤波器等方法。
二、工作原理
电路原理见图1。它主要由U1(LM324)和Q1组成。

图1中,由U1a、U1d组成振荡器电路,提供频率约为400Hz的方波/三角形波。U1c产生6V的参考电压作为振荡器电路的虚拟地。这是为了振荡器电路能在单电源情况下也能工作而不需要用正负双电源。U1b这里接成比较器的形式,它的反相输入端(6脚)接入电阻R6、R7和VR1,用来提供比较器的参考电压。这个电压与U1d的输出端(14脚)的三角形波电压进行比较。当该波形电压高于U1b的6脚电压.U1b的7脚输出为高电平;反之,当该波形电压低于U1b的6脚电压,U1b的7脚输出为低电平。由此我们可知,改变U1b的6脚电位使其与输入三角形波电压进行比较。就可增加或减小输出方波的宽度,实现脉宽调制(PWM)。电阻R6、R7用于控制VR1的结束点,保证在调节VR1时可以实现输出为全开(全速或全亮)或全关(停转或全灭),其实际的阻值可能会根据实际电路不同有所改变。
图1中,Q1为N沟道场效应管,这里用作功率开关管(电流放大),来驱动负载部分。前面电路提供的不同宽度的方波信号通过栅极(G)来控制Q1的通断。LED1的亮度变化可以用来指示电路输出的脉冲宽度。C3可以改善电路输出波形和减轻电路的射频干扰(RFI)。D1是用来防止电机的反电动势损坏Q1。
当使用24v的电源电压时,图1电路通过U2将24V转换成12V供控制电路使用。而Q1可以直接在21v电源上,对于Q1来讲这与接在12v电源上没有什么区别。参考图1,改变J1、J2的接法可使电路工作在不同电源电压(12V或24V)下。当通过Q1的电流不超过1A时,Q1可不用散热器。但如果Q1工作时电流超过1A时,需加装散热器。如果需要更大的电流(大于3A),可采用IRFZ34N等替换Q1。
三、制作说明
为方便制作,图2给出了主要器件的外形图,其他元件可参考图1选择,无特殊要求。

图3为电路板图,供大家参考。

制作好电路板后,可以开始逐一装配元件,这里我们用这个电路来控制一个直流风扇,将装配好的电路板固定在一个金属盒内,风扇置于金属盒的顶部。该电路无需调试即可工作。
PWM 电动机 电路 LED 电压 电阻 射频 滤波器 振荡器 比较器 场效应管 电流 相关文章:
- 家居安防无线监控报警系统(04-02)
- 安森美90W太阳能LED街灯高能效解决方案(05-18)
- 基于DSP高精度伺服位置环设计(06-21)
- 基于DSP的工业缝纫机控制系统设计(09-23)
- 无传感器交流电动机控制技术提高了运行效率(10-15)
- 单片机对仪表步进电机的细分控制(10-20)
