多台步进电机运动控制方案
时间:02-28
来源:互联网
点击:
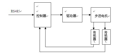
根据了解的初步情况,认为此项目可有多种方案,分别简介如下: 一、集中控制方案集中控制的方案可用一台主机(工控机)+控制卡的方式控制全部电机的运行,可用扩展控制卡及扩展控制插槽(扩展箱)的方法满足控制数量的要求。优点:集中管理及控制,便于操作、设置参数及管理。缺点:主机故障影响全局,现场布线较多,容易引进干扰,控制电机数量较多时,可靠性降低。 二、单机独立控制方案单机独立控制方案是每个电机一套独立的控制系统,单机控制独立管理,单机的数量不限。优点:独立控制,可靠性较高。控制数量扩展比较灵活。布线独立、简单。缺点:单机数量较多不易管理,需要在每台单机上操作、设置数据。由于每台单机需要独立的操作显示界面,成本增高。 三、分布式控制方案分布式控制方案为多台控制集中管理的集散式控制,由一台主机作为集中管理,多台单机独立控制。优点:便于操作管理,在主机上实现全部的操作和参数设置。独立控制可靠性高。布线较为合理。 四、重点介绍上面介绍了三种基本的控制方案,我们认为分布式控制方案可以作为首选方案,该方案具有操作管理方便,可靠性高的显著特点,是实际可行的方案。介绍如下:1、系统工作原理一台主机作为管理机,分机为步进电机独立控制。主机通过RS485串行接口联机分机。请参见下图所示: 图中,主机为工控机或人机界面,分机为各自独立的步进电机控制子系统,主机通过RS485接口与每个分机进行通讯,对每台分机发布操作数据和控制指令,每台分机接收根据接收的数据进行独立的控制。 控制数据及指令可以根据需要在主机上预先设置或者随机设置。2、分机控制部分分机控制部分主要由电机、驱动器、控制器及传感器构成,如下图所示: 图中,控制器通过内部的RS485接口接收主机发出的数据和指令,并通过驱动器控制步进电机按照控制参数运行。控制器除了接收主机发出的数据和指令,而且具有智能的控制功能,实现对运行的位置进行精确的控制。在运行过程中,控制器检测位置传感器的信号,作为确认起始位置、位置定位等位置控制的依据。步进电机及驱动器选用中创天勤的产品,传感器可以采用质量较好的光电传感器。控制器可采用北京多维精控的控制器,输入、输出及通讯接口全部设有光电隔离电路,具有较强的抗干扰性能,是保证整个系统稳定性的重要保证。
- 基于ARM与DSP的嵌入式运动控制器设计(04-25)
- 用MSP430单片机实现微波成像系统的扫描控制与数据采集(06-20)
- 基于可调式模拟激光脉冲的激光告警器在线检测仪(10-20)
- 单片机对仪表步进电机的细分控制(10-20)
- 使用L6506 实现步进电机的电流控制(12-10)
- 基于嵌入式Web服务器的智能温室监控系统(01-25)
