基于DCS的汽轮机DEH系统的改造与研究
时间:12-06
来源:互联网
点击:
4.电调改造方案基本原理
电调改造的主要工作,是将汽轮机液压调节系统改造为电液控制系统的执行器,然后配上计算机控制器,构成完整的电液控制系统。电调改造的关键是液压系统的改造。
液压系统改造的主要要求,一是要根据机组原有液压系统的状况和特性,采用尽可能简单的方案实现计算机控制器接口,实现要求的控制策略。
基本改造方案可归纳为三种
1)从液压控制器的某一中间环节引入电液放大器,以实现与算机控制器接口,实现全电调控制。这种方案称为电液放大器型纯电调。其液压系统可以完整保留,作为备用。
2)将油动机改造为电液油动机,实现与计算机控制器接口,实现全电调控制。这种方案称为电液油动机型纯电调,油动机前各环节可以拆除,不再保留液压备用。
3)高压抗燃油纯电调,原有的液压调节系统各环节全部拆除,液压执行系统需重新设计。
前两种方案部分保留了原液压系统,或者说是原液压调节系统改造而成的全电调,都是低压透平油纯电调,改造效果与改造方案的设计关系很大。第三种方案是一种全新设计,与原系统已无关系。

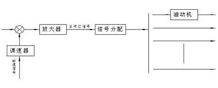
图1 低压透平油纯电调改造方案原理
下面以低压透平油纯电调为例做以阐述:
电液放大器型透平油纯电调:

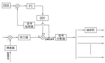
图2
5.改造要点描述
?中间滑阀下至调速器滑阀的二次脉动油排油口堵列。调速器滑阀与调速原可保留,不用。但附加超速保护管路应堵死。
?若机组有电液转换器,切换阀和跟踪滑阀,则应折除,并将中间浮雕阀下油压与超速限制滑阀、危急遮断器滑阀和启动阀接通,在这些部套原安装位置加装盖板。
?中间滑阀便成为二位工作方式,可接受启动阀、危急遮断器滑阀和超速限制滑阀控制,使各油动机建立开启条件,实现快关和遮断。
?对于哈汽和北重型系统,还应拆徐微分器,或切断其二次脉动油输出管路,防止其误动影响系统正常工作。
?保留超速限制滑阀。若原系统中争超速限制滑阀,则应增加OPC电磁阀,以实现超速限制功能。
?保留各油动机、配汽杠杆、凸轮配汽机构,将各油动机改造为电液油动机。
?电液油动机由DDV阀、油动机滑阀、油动机活塞、双冗余LVDT组成,接受PI伺服板控制,构成位移闭环反馈回路,使油动机行程正比于DEH总阀位信号。油动机原有的液压反馈机构和反馈滑阀,反馈杠杆等,予以拆除。
?DDV阀与可调节流阀一起,装在液压集成块上,每个油动机液压集成块可装在油动机原反馈阀位置上,可以利用原有的三次脉动油液压油路。各集成块电可集中在原中间滑阀附近,利用原来的三次脉动油管路将液压集成块与油动机联系起来。可调节流用业调整油动机的机械0偏,使DDV阀工作在压力油口微开位置,使DDV阀失电时油动机能自然关闭。
?设置—外置式滤油器,向各液压集成块提供经过过滤的液压油。滤油器为双联可切换式,配有压差监视器和切换阀可在线更换滤芯。过滤精度为25μm。
?DDV阀采用D634
?液压保安系统、启动操作系统和各种试验系统不列入改造范围。如用户有特殊要求时,可针对用户要求另作处理。
?DEH控制器可按纯电调的控制功能进行控制策略配置。
6.结论
本改造方案及论文的创新点在于:将原调节系统大部份套退出使用,只保留油动机滑阀、油动机活塞及其以后的配汽部套。这些部套是原系统中故障率最低的部套,因而可以将原系统存在的主要缺陷予以排除。电液电动机具有很高的灵敏度,其值高于原灵每度的最高值,且在全行程范围内都存相同的灵敏度。所保留的凸轮配汽机构,为混合调节方式,其控制我与两屋型阀门管理相同。由于电调的功能取决于DEH控制器,所以本方案可实现纯电调全部控制功能。
电调改造的主要工作,是将汽轮机液压调节系统改造为电液控制系统的执行器,然后配上计算机控制器,构成完整的电液控制系统。电调改造的关键是液压系统的改造。
液压系统改造的主要要求,一是要根据机组原有液压系统的状况和特性,采用尽可能简单的方案实现计算机控制器接口,实现要求的控制策略。
基本改造方案可归纳为三种
1)从液压控制器的某一中间环节引入电液放大器,以实现与算机控制器接口,实现全电调控制。这种方案称为电液放大器型纯电调。其液压系统可以完整保留,作为备用。
2)将油动机改造为电液油动机,实现与计算机控制器接口,实现全电调控制。这种方案称为电液油动机型纯电调,油动机前各环节可以拆除,不再保留液压备用。
3)高压抗燃油纯电调,原有的液压调节系统各环节全部拆除,液压执行系统需重新设计。
前两种方案部分保留了原液压系统,或者说是原液压调节系统改造而成的全电调,都是低压透平油纯电调,改造效果与改造方案的设计关系很大。第三种方案是一种全新设计,与原系统已无关系。

图1 低压透平油纯电调改造方案原理
下面以低压透平油纯电调为例做以阐述:
电液放大器型透平油纯电调:

图2
5.改造要点描述
?中间滑阀下至调速器滑阀的二次脉动油排油口堵列。调速器滑阀与调速原可保留,不用。但附加超速保护管路应堵死。
?若机组有电液转换器,切换阀和跟踪滑阀,则应折除,并将中间浮雕阀下油压与超速限制滑阀、危急遮断器滑阀和启动阀接通,在这些部套原安装位置加装盖板。
?中间滑阀便成为二位工作方式,可接受启动阀、危急遮断器滑阀和超速限制滑阀控制,使各油动机建立开启条件,实现快关和遮断。
?对于哈汽和北重型系统,还应拆徐微分器,或切断其二次脉动油输出管路,防止其误动影响系统正常工作。
?保留超速限制滑阀。若原系统中争超速限制滑阀,则应增加OPC电磁阀,以实现超速限制功能。
?保留各油动机、配汽杠杆、凸轮配汽机构,将各油动机改造为电液油动机。
?电液油动机由DDV阀、油动机滑阀、油动机活塞、双冗余LVDT组成,接受PI伺服板控制,构成位移闭环反馈回路,使油动机行程正比于DEH总阀位信号。油动机原有的液压反馈机构和反馈滑阀,反馈杠杆等,予以拆除。
?DDV阀与可调节流阀一起,装在液压集成块上,每个油动机液压集成块可装在油动机原反馈阀位置上,可以利用原有的三次脉动油液压油路。各集成块电可集中在原中间滑阀附近,利用原来的三次脉动油管路将液压集成块与油动机联系起来。可调节流用业调整油动机的机械0偏,使DDV阀工作在压力油口微开位置,使DDV阀失电时油动机能自然关闭。
?设置—外置式滤油器,向各液压集成块提供经过过滤的液压油。滤油器为双联可切换式,配有压差监视器和切换阀可在线更换滤芯。过滤精度为25μm。
?DDV阀采用D634
?液压保安系统、启动操作系统和各种试验系统不列入改造范围。如用户有特殊要求时,可针对用户要求另作处理。
?DEH控制器可按纯电调的控制功能进行控制策略配置。
6.结论
本改造方案及论文的创新点在于:将原调节系统大部份套退出使用,只保留油动机滑阀、油动机活塞及其以后的配汽部套。这些部套是原系统中故障率最低的部套,因而可以将原系统存在的主要缺陷予以排除。电液电动机具有很高的灵敏度,其值高于原灵每度的最高值,且在全行程范围内都存相同的灵敏度。所保留的凸轮配汽机构,为混合调节方式,其控制我与两屋型阀门管理相同。由于电调的功能取决于DEH控制器,所以本方案可实现纯电调全部控制功能。
- 采用信号调理IC驱动应变片电桥传感器(05-26)
- 解密波音747飞机中的Sperry垂直陀螺仪(05-06)
- 高精度压力测控系统的试验研究(04-08)
- 提高实时系统数据采集质量的研究(04-09)
- 关于神七上的无线电子通信系统(06-04)
- 基于MSP430的低功耗便携式测温仪设计(06-18)
