用DDS芯片AD9852实现雷达跳频系统
时间:06-29
来源:互联网
点击:
|
根据我在设计过程中的实际经验,有以下几个问题需要注意。
3.1 单片机的选择
因为AD9852是3.3V系统,所以必须选择可以工作在3.3V的单片机。设计之初,忽略了这个问题,选用了普通51系列芯片,因为其输出电平只能为5V, 高于3.3V,DDS芯片因此被损坏。后打算采用51系列,但因为其在市场上很难买到,所以最终采用了Microchip公司的PIC系列单片机PIC16F874。该单片机可以工作在2.2~5.5V的范围内。又考虑到设计要求的高速控制,PIC16F874单片机的速度是51系列的3倍,所以PIC16F874单片机满足设计要求。
3.2 单片机的外围电路
DDS的工作电压是3.3V,而PIC的掉电复位电压是4.5V[4],所以PIC单片机的外围电路需要使用上电复位模式。
3.3 要避开DDS杂散较大的输出频点
在实际应用中,还有一些点的杂散信号很大,而且离主频很近,无法去除。所以应该避免输出这些频点。这些频点为靠近fc/3、fc/4、fc/5、fc/6……的频点。
3.4 去 耦
在一个电子系统中,通常多个器件共用一个电源。而电源线给交流信号提供了一个通路,使得交流信号通过电源线在器件之间传输,形成了干扰。所以必须在器件之间和电源到器件之间的电源线上加入滤波部分,滤掉交流干扰,称为去耦。电源的去耦通常用几个并联电容和串联电感来实现,如图3所示。
|
|
3.5 接 地
接地可以分为单点接地和多点接地。一般认为,连线长度大于信号波长的二十分之一时,应采用多点接地;反之,则采用单点接地。
实现多点接地就要在PCB板上布出一个面积较大的接地面,此接地面又与接大地的屏蔽外壳大面积接触。这样整个地的阻抗很小,电位可以认为是一致的,各器件就近接地,就避免了在地线上形成干扰。 在数模混和的电路中,由于数字部分干扰源很多,所以模拟部分易受影响。因此要注意把模拟地和数字地分开。一般的方法是用一根线来连接数字地和模拟地,而且只在一处相连,这样可以较好地切断数字部分的干扰源。
3.6 充分利用DDS的sweet pots
如前所述,在DDS中,其相位累加器的位数为A,但用来查询正弦表的位数只有其高P位,剩下的就四舍五入丢弃了,这样做会产生一种相位截断误差。但是如果相位累加器中的A-P位恰好为0,则其相位截断误差就为0,其输出频点的特性就会比较好,这就是所谓?quot;sweet pots"。所以在DDS单点输出时,使DDS尽量在sweet pots频点输出,可以达到优化输出特性的目的。
3.7 DDS参考信号输入端的注意事项
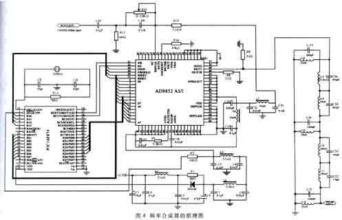
由于采用了参考信号单端输入的方式,所以REFCLKB端应该接地或电源;参考信号输入端REFCLK要跟电源相连接。因为DDS的参考信号要求有1.6V的直流电平,在参考信号输入到REFCLK端的端点处,应接一个5.1kΩ的电阻到3.3V直流电源,同时接一个0~10kΩ的可变电阻(此处取5kΩ)到100Ω的电阻,经过电阻分压,REFCLK端就有1.6V的直流电压。这个0~10kΩ的可调电阻同时用来微调REFCLK端对地的电阻,以调节REFCLK的直流电位,具体情况请参看图4。图4中的∏形滤波部分是为了滤除电源对REFCLK端的干扰。该频率合成器原理图如图4所示。
检验证明,利用AD9852设计的频率合成器具有跳频速度快、频率分辨率高、体积小、系统工作稳定、使用方便等优点。因此它有很强的实用价值。
DDS除了用于跳频系统中外,还可以用于任意波形产生、信号调制等。随着高速集成电路的飞速发展,DDS必将开拓更多新的应用领域。
单片机 DAC 电压 滤波器 低通滤波器 电路 Microchip PIC 电子 电容 电感 PCB 电阻 集成电路 相关文章:
- 基于nRF2401智能无线火灾监控系统设计(04-01)
- 家居安防无线监控报警系统(04-02)
- 高精度压力测控系统的试验研究(04-08)
- 提高实时系统数据采集质量的研究(04-09)
- 基于MSP430的低功耗便携式测温仪设计(06-18)
- 以超低功耗微处理器MSP430为核心的热计量表设计(06-18)



