数字下变频器中坐标变换模块的ASIC实现
时间:11-28
来源:互联网
点击:
1.引言
数字下变频(DDC)技术是软件无线电接收机的核心技术。其基本功能是从输人的宽带高速数字信号中提取所需的窄带信号,将其下变频为数字基带信号,并转换成较低的数据率,以供后续的DSP作进一步的处理。目前许多型号的DDC芯片事实上其功能己远远不只是下变频,还包括了成形滤波器、定时同步内插滤波器、重采样NCO、坐标变换、数字ACC等功能,其结构如图1所示。
CORDIC(Coordinate Rotation Digital Computer)是一种迭代算法,它提供了计算三角函数和欠量求模的方法。该算法仅利用加法和移位两种运算通过迭代方式进行矢量旋转,因此,它非常适合于硬件A-SIC实现。本文所要阐述的就是基于CORDIC算法的数字下变频器中坐标变换模块的ASIC实现结构,该模块的主要功能是实现直角坐标系到极坐标系的变换,从而求得由I路信号和Q路信号构成的向量的幅度值和相位值,将得到的幅度信息返回给前级的数字AGC进行增益控制,还可以实现对FM信号的解调。

2.CORDIC算法与实现
2.1 CORDIC算法原理
CORDIC是一种迭代算法,它可以用来计算sin,cos等三角函数,计算幅值和相位等到所需的精度,CORDIC算法计算幅值和相位的原理如下:
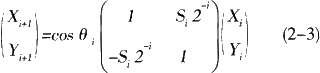
假设直角坐标系内有向量A(Xn,Yn),向量A顺时针旋转θn后得到向量B(Xn,Yn),如图2所示。

向量A和向量B之间存在以下关系,用矩阵表示为

将cosθn提出以后得到

在这里我们取0i=arctan(1/2i),所有迭代的总和为

,其中Si={-1,+1},则tanθi=Si2-i,可得

上式Si中的符号决定了向量的旋转方向,当时Yi≥0,Si=1,顺时针旋转;当Yi<0时,Si=-1,逆时针旋转,式中的cosθi=cos(arctan(1/2i),随着迭代次数的增加它收敛于一个常数

,我们暂不考虑这个常数增益,这样式(2-3)就变为

设总共旋转的角度为,初值为0,则

,给定向量 一组初值如下

从上面的式子可以看出,当向量A旋转到X轴时,可以得到迭代的结果为

,即可求得向量A的幅值和相位。由式(2-4)可知每次旋转的角度的正切值都是2的负幂次,在硬件实现时只需要执行右移和相加运算就可以实现每次迭代,易于硬件的实现。
2.2 用CORDIC算法的流水结构实现坐标变换
CORDIC迭代结构如图3所示,采用流水结构每次迭代完成一次旋转,每级迭代都用寄存器寄存,这样每个时钟周期都可以计算出一次幅度和相位。迭代的次数越多,精度越高,当然耗费的资源也就越多。

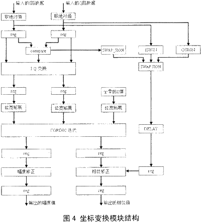
在数字下变频器输出I,Q两路信号后(输出信号用补码表示),用CORDIC实现坐标变换时,为简化电路结构,只用计算的相角,其他象限的相角,采用处理后再映射的办法求取,冈此,对刚进入的数据会进行预处理。首先就是求输人数据的绝对值,并记录符号位作为处理后象限映射的依据。接下来,会判断I,Q两路数据的大小关系,并将较小的值交换到Q路,这样做的目的是要在同样的迭代次数下,达到更高的迭代精度。进入CORDIC迭代单元前会对I,Q两路数据进行位宽拓展,从而保证CORDIC迭代过程中,不会因截断误差造成太大的偏差。经过CORDIC迭代后所得的幅度值是有增益的,此时需要对其进行修正,另一方面,相位值需根据先前记录的I,Q两路数据的符号位和I,Q两路数据交换的情况作象限映射,表1列出了相位映射的规则。坐标变换模块的实现结构如图4所示。


2.3 使用modeIsim仿真的结果
图5是当输入激励为I路:sin(sin2πf);Q路:COS(COS2πf)时的modelsim仿真结果,由图中可以看出坐标变换得出的相位值是一个标准正弦信号,幅度值为恒定值,幅度相位完全正确。

2.4 硬件实现结果
在硬件实现时,用verilog语言对坐标变换模块进行描述,为满足DDC的精度要求进行了18次迭代,并用DC基于UMC0.18μm的库进行了综合,硬件实现结果如图6所示。

图6(a)是DC综合后的面积报告,图6(c)是关键路径的时序报告,综合后的最大路径延时为9.77ns,完全可以满足本模块数字下变频器100MHz的处理速度要求,综合出的单元(cell)的总面积仅为0.27。图6(b)是该设计在FPGA上验证的结果,该DDC的工作频率为80MHz,通道2为输入的基带信号频率20kHz,载波频率5MHz,频偏200KHz的FM信号,通道1是通过DDC下变频后交给坐标变化模块的I,O两路信号求出的相位信息,即频率为20kHz的正弦信号,由图可知该没计实现了坐标变换功能。
3 结论
使用CORDIC算法,并用流水结构实现幅度相位的求取可以获得较高的处理速度,增加迭代次数可以获得更高的处理精度,但会耗费较多的资源,在设计时应根据需要,合理的确定迭代次数。该设计已成功应用于高速数字下变频芯片中。
数字下变频(DDC)技术是软件无线电接收机的核心技术。其基本功能是从输人的宽带高速数字信号中提取所需的窄带信号,将其下变频为数字基带信号,并转换成较低的数据率,以供后续的DSP作进一步的处理。目前许多型号的DDC芯片事实上其功能己远远不只是下变频,还包括了成形滤波器、定时同步内插滤波器、重采样NCO、坐标变换、数字ACC等功能,其结构如图1所示。
CORDIC(Coordinate Rotation Digital Computer)是一种迭代算法,它提供了计算三角函数和欠量求模的方法。该算法仅利用加法和移位两种运算通过迭代方式进行矢量旋转,因此,它非常适合于硬件A-SIC实现。本文所要阐述的就是基于CORDIC算法的数字下变频器中坐标变换模块的ASIC实现结构,该模块的主要功能是实现直角坐标系到极坐标系的变换,从而求得由I路信号和Q路信号构成的向量的幅度值和相位值,将得到的幅度信息返回给前级的数字AGC进行增益控制,还可以实现对FM信号的解调。

2.CORDIC算法与实现
2.1 CORDIC算法原理
CORDIC是一种迭代算法,它可以用来计算sin,cos等三角函数,计算幅值和相位等到所需的精度,CORDIC算法计算幅值和相位的原理如下:
假设直角坐标系内有向量A(Xn,Yn),向量A顺时针旋转θn后得到向量B(Xn,Yn),如图2所示。

向量A和向量B之间存在以下关系,用矩阵表示为

将cosθn提出以后得到

在这里我们取0i=arctan(1/2i),所有迭代的总和为

,其中Si={-1,+1},则tanθi=Si2-i,可得

上式Si中的符号决定了向量的旋转方向,当时Yi≥0,Si=1,顺时针旋转;当Yi<0时,Si=-1,逆时针旋转,式中的cosθi=cos(arctan(1/2i),随着迭代次数的增加它收敛于一个常数

,我们暂不考虑这个常数增益,这样式(2-3)就变为

设总共旋转的角度为,初值为0,则

,给定向量 一组初值如下

从上面的式子可以看出,当向量A旋转到X轴时,可以得到迭代的结果为

,即可求得向量A的幅值和相位。由式(2-4)可知每次旋转的角度的正切值都是2的负幂次,在硬件实现时只需要执行右移和相加运算就可以实现每次迭代,易于硬件的实现。
2.2 用CORDIC算法的流水结构实现坐标变换
CORDIC迭代结构如图3所示,采用流水结构每次迭代完成一次旋转,每级迭代都用寄存器寄存,这样每个时钟周期都可以计算出一次幅度和相位。迭代的次数越多,精度越高,当然耗费的资源也就越多。

在数字下变频器输出I,Q两路信号后(输出信号用补码表示),用CORDIC实现坐标变换时,为简化电路结构,只用计算的相角,其他象限的相角,采用处理后再映射的办法求取,冈此,对刚进入的数据会进行预处理。首先就是求输人数据的绝对值,并记录符号位作为处理后象限映射的依据。接下来,会判断I,Q两路数据的大小关系,并将较小的值交换到Q路,这样做的目的是要在同样的迭代次数下,达到更高的迭代精度。进入CORDIC迭代单元前会对I,Q两路数据进行位宽拓展,从而保证CORDIC迭代过程中,不会因截断误差造成太大的偏差。经过CORDIC迭代后所得的幅度值是有增益的,此时需要对其进行修正,另一方面,相位值需根据先前记录的I,Q两路数据的符号位和I,Q两路数据交换的情况作象限映射,表1列出了相位映射的规则。坐标变换模块的实现结构如图4所示。


2.3 使用modeIsim仿真的结果
图5是当输入激励为I路:sin(sin2πf);Q路:COS(COS2πf)时的modelsim仿真结果,由图中可以看出坐标变换得出的相位值是一个标准正弦信号,幅度值为恒定值,幅度相位完全正确。

2.4 硬件实现结果
在硬件实现时,用verilog语言对坐标变换模块进行描述,为满足DDC的精度要求进行了18次迭代,并用DC基于UMC0.18μm的库进行了综合,硬件实现结果如图6所示。

图6(a)是DC综合后的面积报告,图6(c)是关键路径的时序报告,综合后的最大路径延时为9.77ns,完全可以满足本模块数字下变频器100MHz的处理速度要求,综合出的单元(cell)的总面积仅为0.27。图6(b)是该设计在FPGA上验证的结果,该DDC的工作频率为80MHz,通道2为输入的基带信号频率20kHz,载波频率5MHz,频偏200KHz的FM信号,通道1是通过DDC下变频后交给坐标变化模块的I,O两路信号求出的相位信息,即频率为20kHz的正弦信号,由图可知该没计实现了坐标变换功能。
3 结论
使用CORDIC算法,并用流水结构实现幅度相位的求取可以获得较高的处理速度,增加迭代次数可以获得更高的处理精度,但会耗费较多的资源,在设计时应根据需要,合理的确定迭代次数。该设计已成功应用于高速数字下变频芯片中。
- 基于DSP的单兵作战用机器人控制系统设计(07-25)
- 应用处理器连接汽车和消费电子两大领域(02-26)
- TMS320C6000嵌入式系统优化编程的研究(04-08)
- TI首席科学家展望2020年处理器架构和DSP的发展(10-24)
- 基于JTAG接口实现ARM的FPGA在线配置(04-24)
- 数字信号处理器的市场竞争及技术发展趋势(06-24)
