采用UCC3817控制IC设置PFC升压调节器
时间:10-26
来源:互联网
点击:
摘要
从理论上说明如何使用采用UCC3817控制IC的电流感应变压器设置一个PFC升压调节器。
1. 原理图
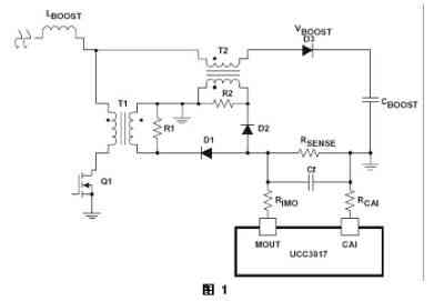
原理图如图1所示。
2. 工作原理
1. 电流感应变压器T1和T2用于感应PFC级的输入电流。
2. 这两个电流的和将为升压电感电流。
3. 电阻器R1和R2用于复位电流感应变压器。
4. RSENSE为用于影响输入电流波形的电流感应电阻。
5. 电容器Cf用于过滤高频噪声。

3. 设置电路
1、电流感应变压器二次侧匝比

c、可以对匝数N进行设置以降低损耗。
d、电流感应变压器的匝比应一致。
2、下列计算公式可用于选择变压器复位电阻R1和R2。
a、DCR为T1一次侧的dc阻抗。
b、LM为T1一次侧磁化电感。

d、只要占空比D小于90%,这些计算公式都适用。
3. 二极管D1和D2的最大反向电压应力可用如下公式计算得出:

其中,lm为TI和T2磁化电流。
4. 结论
1. 一个电流感应变压器可用于采用UCC3817控制器件的PFC预调节器应用。
2. 要特别注意电流感应变压器复位,即正确选择复位电阻R1和R2。
3. 电流感应变压器T1将为晶体管Q1添加很小的电压应力。
4. 您可以在PFC预调节器中使用电流感应变压器。
5. RSENSE应大大小于RIMO和RCAI
6. 设计的其他部分,请参考直接测量应用中RSENSE作为电阻的部分。
从理论上说明如何使用采用UCC3817控制IC的电流感应变压器设置一个PFC升压调节器。
1. 原理图
原理图如图1所示。
2. 工作原理
1. 电流感应变压器T1和T2用于感应PFC级的输入电流。
2. 这两个电流的和将为升压电感电流。
3. 电阻器R1和R2用于复位电流感应变压器。
4. RSENSE为用于影响输入电流波形的电流感应电阻。
5. 电容器Cf用于过滤高频噪声。

3. 设置电路
1、电流感应变压器二次侧匝比

c、可以对匝数N进行设置以降低损耗。
d、电流感应变压器的匝比应一致。
2、下列计算公式可用于选择变压器复位电阻R1和R2。
a、DCR为T1一次侧的dc阻抗。
b、LM为T1一次侧磁化电感。

d、只要占空比D小于90%,这些计算公式都适用。
3. 二极管D1和D2的最大反向电压应力可用如下公式计算得出:

其中,lm为TI和T2磁化电流。
4. 结论
1. 一个电流感应变压器可用于采用UCC3817控制器件的PFC预调节器应用。
2. 要特别注意电流感应变压器复位,即正确选择复位电阻R1和R2。
3. 电流感应变压器T1将为晶体管Q1添加很小的电压应力。
4. 您可以在PFC预调节器中使用电流感应变压器。
5. RSENSE应大大小于RIMO和RCAI
6. 设计的其他部分,请参考直接测量应用中RSENSE作为电阻的部分。
电流 变压器 电感 电阻 电容 电路 二极管 电压 相关文章:
- ECL电源开关的应用研究(11-30)
- 电流源电路(01-23)
- 什么是权电流型DAC(数模转换器)(01-24)
- 高速应用中电流反馈运放电路设计分析(01-06)
- 线性光电耦合器在开关电源中的应用(01-15)
- 可对储能器件进行安全且快速充电的通用型电流源(03-13)
