超实用豆浆机电控系统电路设计
介绍了一种基于GPRS技术进行授权管理的商用豆浆机电控系统。该系统以STC89C58RD为主控芯片,以触摸屏为触控监视面板,不仅能够自动完成豆浆制作的全部工艺流程,还可以借助GSM/GPRS模块的GPRS功能实现对租赁出去的商用豆浆机进行远程授权管理。豆浆机主控器主要由CPU微控制器、通信电路、触摸显示电路、时钟电路、报警电路、隔离驱动电路、检测电路以及电源电路等组成,其结构如图3所示。微控制器作为整个控制系统的核心,控制完成系统的各项工作;通信电路用于完成主控器与授权管理机之间的通信;触摸显示电路用于实现系统各功能按键的触控,并实时显示豆浆机的运行状态;时钟电路用于产生豆浆机的系统时间、制浆工作时间等;报警电路用于提示制浆完成、租赁到期以及电机过载等情况;隔离驱动电路用于完成对电机、加热盘、电磁阀等的工作控制;检测电路用于检测水箱上、下水位,熬浆桶、磨浆桶液位以及电机是否过载等情况。
通信电路
通信电路选用了SIMCOM公司生产的工业级SIM900-TE-C作为GSM/GPRS模块,具有性能稳定、体积小、性价比较高等特点。设计中仅使用了SIM900-TE-C的短信和GPRS功能,因此,电路设计较为简单,如图4所示。

图4 通信电路
其中,74LVC4245是一款电平转换芯片,用于CPU和SIM900-TE-C模块串行数据之间的电平转换;U2是SIM卡座,其附近放置的瞬变电压抑制二极管用于防止静电损坏;发光二极管作为网络指示灯,其状态反映了SIM900-TE-C模块的工作状态。
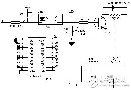
隔离驱动电路
本系统由5V单片机控制220V用电设备,考虑到现场环境及制浆时电机的高速旋转会产生较强烈的干扰信号,设计采取了二级电气隔离的方式达到抗干扰的目的。借鉴PLC技术的继电器原理,设计使用了光电耦合器来驱动继电器(即一级隔离),再由继电器驱动交流接触器(即二级隔离),在单片机的弱电信号与220V电压之间树立了两道坚实的屏障。其原理如图5所示。

图5 隔离驱动电路设计
图5所示为其中一路隔离驱动,74HC573锁存器用于扩展CPU的输出接口,D0-D7分别接至CPU的P0.0-P0.7口作为控制信号。图5中的电感元件分别代表继电器和交流接触器线圈,开关元件则代表它们的触点。CPU将Q0信号拉低时,光耦U212驱动三极管T301导通,继电器线圈得电、触点闭合,进而交流接触器线圈得电、触点闭合,加热盘电路接通开始工作。
本文以STC89C58RD为主控芯片,SIM900-TE-C为GSM/GPRS模块,CM320240-7触摸屏为触控显示面板,成功设计了一款基于GPRS技术进行授权管理的商用豆浆机电控系统。该系统不仅能够完成涡流磨制浆的全部工艺流程,还可以实现对豆浆机的远程授权管理,大大提高了商用豆浆机生产厂商与租赁者之间的工作效率。
- 电容降压LED驱动电路(06-24)
- 新型大功率蓝光LED光源驱动电路设计(08-03)
- 电动自行车控制器MOSFET驱动电路的设计(11-18)
- 两种常见的MOSFET驱动电路设计(12-02)
- 大功率LED恒流驱动电路的设计实例(06-06)
- 高频逆变电源的保护与驱动电路的设计(06-26)
