我是单片机还没入门的初学者,真心请教各位几个问题,进来看看嘛
时间:10-02
整理:3721RD
点击:
我想做一个水源,一个桶,里面装着水,添加些营养剂药物玉林粉,每天定时开关,流下定量的水!
1 单片机能实现每天定时开关水阀吗?每天哦,
2 桶内的添加物沉淀在底下,有什么简单有效的方 法可以在开水之前搅拌一下吗?
谢谢
1 单片机能实现每天定时开关水阀吗?每天哦,
2 桶内的添加物沉淀在底下,有什么简单有效的方 法可以在开水之前搅拌一下吗?
谢谢
可以看看我发的帖子。里面有单片机定时器资料,我有个定时喂料电路图,有空给你发上来。或者上网买一个现成的数码定时器。能设置关多长时间?或者开多长时间?价格也不贵,应该在25元左右。再配一个电机增加搅拌系统。
用时控开关 加个液位传感器就行
这个简单。用单片机一个I/O口控制一个电机,做搅拌。运行一段时间断开;再用另一个I/O控制一个电磁阀来控制进水,运行一段时间就断电。大概的流程就是这样。

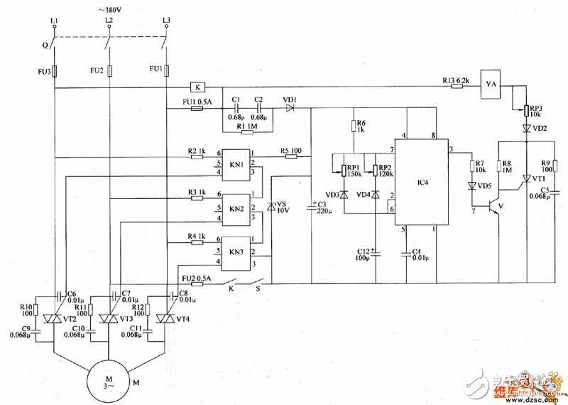
这是一个定时喂料电路图,你可以参考一下,
非常感谢
有思路了,一个定时器,两个电磁阀,进水的口在下面,开水阀的时候再进水,就不会沉淀了,省去了一个搅拌机
