浅谈模块化UPS的技术选择
时间:12-16
来源:互联网
点击:
1. 引言
近年来,随着互联网、云计算、移动互联网和物联网等技术的快速发展,数据中心系统规模不断增大,重要性越来越高,其对系统弹性、可用性、运营效率、可运维性等提出了更高的要求。作为数据中心供配电系统的关键组成部分,UPS无疑需要匹配这种要求。在此背景下,UPS模块化已经成为业界的共识。与传统塔式机相比较,模块化UPS具有以下优势:
1)投资有效性:随需扩容,节省初期投资;
2)模块冗余高可靠性:避免出现重大断电事故;
3)易维护性:在线热插拔,维护简单快速,无须转旁路;
4)节能环保性:对电网污染小,高效率及模块休眠等技术减少能源浪费。
正因为具有如此众多的优点,目前大多数UPS厂商都已发布模块化UPS,越来越多的用户已经或正在考虑使用模块化UPS建设新数据中心。但现今市场上的模块化UPS所采用的技术不尽相同,客户在选用过程中有一定的困惑,本文将基于笔者的应用实践与理解对两种主流架构的模块化UPS进行剖析,希望能给各位读者一些帮助及启发。
2. 模块化UPS的两种典型架构
1)分布式架构
图1中展示了分布式模块化UPS的系统架构。

图1 分布式结构的模块化UPS架构
分布式是早期模块化UPS经常使用的一种架构。此类模块化UPS系统层面上等价于数台独立的UPS直接并联,其功率模块利用小型UPS改造而成,可自主独立工作,其特点是:①除整流、逆变的控制外,均流与逻辑切换也由内部控制单元控制;②内置容量与功率模块容量一致的静态旁路,在旁路模式时,由每个模块内的静态旁路共同承担负载。
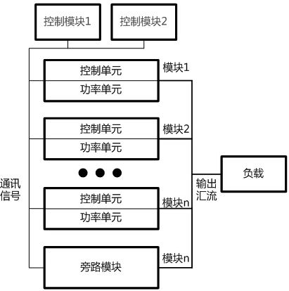
2)分布+集中式架构
与之相对应,图2展示了另一类架构的模块化UPS。

图2 分布+集中式结构模块化UPS架构
分布+集中式结构的模块化UPS设备所有的功率模块内置控制单元用于本模块的整流器与逆变器控制,而将整个系统的均流及逻辑切换等功能从模块内部控制单元中提取出来,由一个集中的控制模块控制。为了消除可能引入的单点故障,该控制模块及相应通讯总线均进行1+1冗余。当一个控制单元出现故障时,整个UPS系统中功率模块可由另一处于热备状态的控制单元无缝接管系统控制,保障系统不间断运行。同时,功率模块内不再内置静态旁路,系统配置一个静态旁路模块,其容量即为系统容量。
3. 分散控制与分布+集中控制逻辑模式对比
分布式架构的模块化UPS采用分散控制逻辑模式,系统中每个模块都含有一个完整独立的控制单元,系统的主控模块会通过一定的逻辑规则从系统内所有模块中选出,其余模块作为从控模块听从主控模块调度。当UPS系统中的一个从控模块出现故障时其余模块仍正常工作,当主控模块出现故障时可通过一定的竞争规则来使得另一个模块作为主控模块,保障系统继续正常工作。
分散控制逻辑模式的优点在于每个控制单元都可以完成对系统独立控制的工作,故不存在这方面的单点故障点。但缺点也很明显,首先因为主控模块既要处理本身的信号,又要协调各模块之间的信号,所以控制逻辑比较复杂,软件逻辑可靠性不高。其次各主控模块故障后,会在剩余模块中竞争产生一个模块作为主控模块,该过程中也容易发生竞争失败导致系统故障。
分布+集中式架构的模块化UPS功率模块内整流、逆变的控制是分布的,而均流逻辑等控制则是集中控制模式,即采用独立集中的控制模块(如图2中控制模块)来检测市电的频率和相位,然后向每个模块发出同步信号,各个功率模块接受到此同步信号后通过自身的控制环输出相应频率相位的正弦波。当市电丢失时,集中控制模块会自激产生同步信号发送给各个UPS模块来保证各单元的输出同频同相。同时在均流的控制实现形式方面,集中式架构的模块化UPS依靠控制模块来检测整个系统的负载电流,然后除以系统模块数量来作为各个UPS模块的均流参考值,进而与各模块输出电流比较后求出偏差值来不断调整各模块的输出电流,以保证系统内模块间良好的均流度。分布+集中控制逻辑模式的优点在于采用独立的均流与逻辑控制单元,均流度更好,且控制逻辑层级清晰,各功率模块之间不存在竞争关系,软件逻辑可靠性较高。为了保证集中控制单元的可靠性,避免单点故障,一般采用该架构的UPS控制单元及通讯线路均会做1+1备份。1+1热备份是最常用的备份方式,其可靠性在各类系统长期运行实践中已得到验证。
综合来说,集中式冗余架构具有的优势是明显的。
4. 集中旁路与分散旁路对比
正如本文中两种架构图所示,目前大容量模块化UPS系统的旁路控制技术主要有两种模式:1、系统集中旁路模式(UPS系统内只有一套旁路系统,如图2所示);2、系统分散旁路模式(UPS系统内每个功率模块都有一套旁路系统,如图1所示)。集中旁路系统具有过载能力强,可靠性高的优点,而分散旁路具有可扩容,成本低的优点,但可能存在一定的可靠性风险。
对于分散旁路模式,表面上看因分散布置,在UPS模块冗余时类似于冗余设计,一处旁路故障,其它旁路仍可工作。实际上此种分散与冗余有本质不同。旁路的主要器件为SCR。因为器件的离散性较大,系统工作在旁路模式时,各个旁路基本不可能处于均流状态;而为了保持旁路输出的电压波形完整,在旁路模式时不会进行开关动作,难以电流进行控制,仅依赖自然均流不均流度很难控制在25%以内,电流大的模块很可能因旁路过载而关机,影响系统供电连续性。
除了稳态的均流问题,在瞬态时分散旁路系统也具有一定的风险。在系统控制器发送切换旁路模式的信号之后,因为信号传输路径、模块控制器响应速度、器件一致性等各方面原因,各个旁路很难同步切换,而先切换导通的SCR将承担大部分负载甚至所有负载,极易导致该SCR失效。
静态旁路是主路模式的冗余,作用非常重要。而分散旁路的设计方式大大降低了旁路的可靠性。实际上,在传统塔式UPS应用中当并机数超过四台时,一般为了避免旁路不均流问题,都需要采用集中静态旁路系统。因为旁路系统的限制,采用分散旁路系统的UPS很难具有较好可扩展性。
5. 总结
如上所述,模块化UPS因其高可靠、易维护、易扩容等优点,大大地节省了客户运营维护成本,为业务的长期稳定运行提供了保障。两种典型架构的模块化UPS都能提供较好的维护性与扩容能力,比起传统UPS的可用性大幅提升。但从技术角度分析,集中式结构的模块化UPS具有更高的安全性,更优异的可靠性。
- 智能电网的网络通信架构及关键技术(02-26)
- 能量收集和物联网发展的转折点即将到来(12-03)
- 能量采集器件取代物联网传感器电池(01-27)
- 电源创新中的热门趋势(04-14)
- 怎样用负载开关来节省能耗?(05-18)
- LED的光明前景:新驱动、新机会(08-26)
