PLC在消防报警及处理系统中的应用
时间:10-09
来源:互联网
点击:
1 引言
PLC(Programmable Controller,可编程控制器)是专门为工业自动控制而设计的一种控制装置,在工业自动化领域中得到了广泛的运用,其特点是抗干扰能力强、可靠性高、体积小、设计、使用和维护方便等.随着计算机技术、网络技术、通信技术的发展,自动化控制也逐步向智能化、网络化、远程化方向发展.为了适应市场的需要,PLC厂商都相继推出了具有网络通信能力的PLC及其相关产品。
SIEMENS s7—200系列PLC在各个行业中的运用均很普遍,而消防火灾报警及其处理系统对于保障发生火灾时人员生命和财产的安全具有十分重要的意义。但是目前国内利用PLC来实现消防报警及处理系统的控制还不十分广泛。本文结合实际,重点讨论了使用PLC来实现消防报警及处理系统的设计与应用。
2 消防报警及处理系统的硬件构成
系统的结构图如下所示:

图1消防报警及处理系统结构图
主要组成部件有:
1上水箱。2下水箱。3上水箱水位传感器。4下水箱水位传感器。5上水箱供水泵A。6上水箱供水泵B。7 下水箱供水阀。8声光报警器。9排烟风机。10烟感和温感传感器。11 喷淋泵。12 喷淋头。
本实例选用西门子公司的SIEMENS s7—200系列PLC,此系列的PLC具有结构紧凑、模块化、可扩展性强、指令集丰富等特点。所选用的CPU型号为CPU 224 可扩展7个模块,最大达94DI/74DO,16AI/16AO(模拟量输入/模拟量输出)并且提供14个数字量输入和10个数字量输出。输入/输出接口电路均采用了光耦合电路,对外界接口具有很强的适应性。由于使用了电动调节阀,所以还扩展了一个EM 232模拟量输出模块。该模块具有2路模拟量输出,电流输出量程为0~20mA,电流全量程分辨率为11位,25°C时的精度为±0.25% ,稳定时间为2ms。可满足比较复杂的控制系统的要求。
3 系统所要实现的功能描述如下:
当系统上电后,烟感报警器或者温感报警器发出信号后,系统进入运行状态。
(1) plc控制打开喷淋泵,并计时10s。如果10s计时结束后,喷淋管道内没有水流产生(水流传感器的水流信号)。关闭喷淋泵,并打开喷淋泵的工作故障灯,等待工作人员检修。
(2) plc控制打开排烟风机,当高温传感器发出高温信号时,说明此时火灾建筑物内不可能存在人员幸存,如果保持排风机开启只能增加火力,因此需要关闭排烟风机。
(3)当上水箱处于低水位时说明需要进行补水,因此开启喷淋泵。喷淋泵的开启规则为:A,B泵交替开启。当上水箱达到高水位时关闭喷淋泵。其间打开A,B任何泵时都进行10s的计时,如果计时时间到,补水管仍没有水流产生(水流传感器的水流信号)时,说明水泵故障,此时打开A泵(或B泵)故障指示灯,并切换到B泵(A泵),同时进行计时,如果10s后无水流感应,再次打开本水泵的故障指示灯,切换到另外一个泵,如此循环。
(4)当下水箱水位为低时开启下水箱补水阀,同时计时10s。如果计时时间到,且下水箱补水水流指示无信号时开启下水箱补水阀故障指示。当下水箱水位为高时停止补水。
以上四步为并行。当上水箱和下水箱的水位均为满时按下复位按钮,系统回到初始状态。
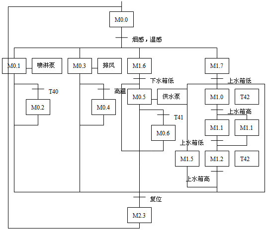
4系统的SFC图如下图所示:

图2 消防报警及处理系统的SFC图
PLC输入/输出对应的控制量如下表所示:

5 PLC程序设计
程序采用梯形图的形式,它沿用了继电器的触点和线圈等符号,图形表示易于理解。
部分梯形图程序如下: (由于篇幅限制,完整程序无法给出,需要者可向作者索取)

程序所涉及的I/O和内部变量如下表所示:

控制过程如下:
I0.6开→Q0.6,Q0.7,Q1.0亮(10秒后)→Q1.0灭→Q1.1亮→Q0.6,Q0.7亮 若I0.4开→Q0.6亮→Q0.7亮→Q1.1亮。若I0.6,I0.1开→Q0.6亮→Q0.7亮→Q0.0亮(10秒后)→Q0.0灭→Q0.1亮→Q0.2亮(10秒后)→Q0.1灭→Q0.2灭→Q0.1亮→Q0.3亮(10秒后)→Q0.1灭→Q0.3灭(如此循环)。若I0.6,I0.3亮→Q0.6亮→Q0.7亮→Q0.4亮(10秒后)→Q0.6亮→Q0.7灭→Q0.5亮→Q0.4灭。若I0.6开→Q0.6亮→Q0.7亮→Q1.0亮,若I0.7开→Q0.7灭。
因为消防报警及处理系统关系着公司人员生命和财产的安全,所以该PLC控制系统采取了一系列的硬件和软件抗干扰措施。如:电源的抗干扰设计采用使用隔离变压器对于抑制电网中的干扰信号具有较好的效果。软件抗干扰方面采用数字滤波和软件容错技术等经济有效的方法,进一步提高了本系统的可靠性。
6 结束语
本文作者创新点在于将PLC应用到消防报警及处理的控制系统中。本系统在某区级市政公司进行了应用,取得了良好的实际效果,产生经济效益约80余万元,且安全性能良好。实践证明, 以PLC为核心构造消防报警及处理控制系统,是一种简单有效、成本低廉的解决方案,具有较高的可靠性、灵活性和经济适用性。
PLC(Programmable Controller,可编程控制器)是专门为工业自动控制而设计的一种控制装置,在工业自动化领域中得到了广泛的运用,其特点是抗干扰能力强、可靠性高、体积小、设计、使用和维护方便等.随着计算机技术、网络技术、通信技术的发展,自动化控制也逐步向智能化、网络化、远程化方向发展.为了适应市场的需要,PLC厂商都相继推出了具有网络通信能力的PLC及其相关产品。
SIEMENS s7—200系列PLC在各个行业中的运用均很普遍,而消防火灾报警及其处理系统对于保障发生火灾时人员生命和财产的安全具有十分重要的意义。但是目前国内利用PLC来实现消防报警及处理系统的控制还不十分广泛。本文结合实际,重点讨论了使用PLC来实现消防报警及处理系统的设计与应用。
2 消防报警及处理系统的硬件构成
系统的结构图如下所示:

图1消防报警及处理系统结构图
主要组成部件有:
1上水箱。2下水箱。3上水箱水位传感器。4下水箱水位传感器。5上水箱供水泵A。6上水箱供水泵B。7 下水箱供水阀。8声光报警器。9排烟风机。10烟感和温感传感器。11 喷淋泵。12 喷淋头。
本实例选用西门子公司的SIEMENS s7—200系列PLC,此系列的PLC具有结构紧凑、模块化、可扩展性强、指令集丰富等特点。所选用的CPU型号为CPU 224 可扩展7个模块,最大达94DI/74DO,16AI/16AO(模拟量输入/模拟量输出)并且提供14个数字量输入和10个数字量输出。输入/输出接口电路均采用了光耦合电路,对外界接口具有很强的适应性。由于使用了电动调节阀,所以还扩展了一个EM 232模拟量输出模块。该模块具有2路模拟量输出,电流输出量程为0~20mA,电流全量程分辨率为11位,25°C时的精度为±0.25% ,稳定时间为2ms。可满足比较复杂的控制系统的要求。
3 系统所要实现的功能描述如下:
当系统上电后,烟感报警器或者温感报警器发出信号后,系统进入运行状态。
(1) plc控制打开喷淋泵,并计时10s。如果10s计时结束后,喷淋管道内没有水流产生(水流传感器的水流信号)。关闭喷淋泵,并打开喷淋泵的工作故障灯,等待工作人员检修。
(2) plc控制打开排烟风机,当高温传感器发出高温信号时,说明此时火灾建筑物内不可能存在人员幸存,如果保持排风机开启只能增加火力,因此需要关闭排烟风机。
(3)当上水箱处于低水位时说明需要进行补水,因此开启喷淋泵。喷淋泵的开启规则为:A,B泵交替开启。当上水箱达到高水位时关闭喷淋泵。其间打开A,B任何泵时都进行10s的计时,如果计时时间到,补水管仍没有水流产生(水流传感器的水流信号)时,说明水泵故障,此时打开A泵(或B泵)故障指示灯,并切换到B泵(A泵),同时进行计时,如果10s后无水流感应,再次打开本水泵的故障指示灯,切换到另外一个泵,如此循环。
(4)当下水箱水位为低时开启下水箱补水阀,同时计时10s。如果计时时间到,且下水箱补水水流指示无信号时开启下水箱补水阀故障指示。当下水箱水位为高时停止补水。
以上四步为并行。当上水箱和下水箱的水位均为满时按下复位按钮,系统回到初始状态。
4系统的SFC图如下图所示:

图2 消防报警及处理系统的SFC图
PLC输入/输出对应的控制量如下表所示:

5 PLC程序设计
程序采用梯形图的形式,它沿用了继电器的触点和线圈等符号,图形表示易于理解。
部分梯形图程序如下: (由于篇幅限制,完整程序无法给出,需要者可向作者索取)

程序所涉及的I/O和内部变量如下表所示:

控制过程如下:
I0.6开→Q0.6,Q0.7,Q1.0亮(10秒后)→Q1.0灭→Q1.1亮→Q0.6,Q0.7亮 若I0.4开→Q0.6亮→Q0.7亮→Q1.1亮。若I0.6,I0.1开→Q0.6亮→Q0.7亮→Q0.0亮(10秒后)→Q0.0灭→Q0.1亮→Q0.2亮(10秒后)→Q0.1灭→Q0.2灭→Q0.1亮→Q0.3亮(10秒后)→Q0.1灭→Q0.3灭(如此循环)。若I0.6,I0.3亮→Q0.6亮→Q0.7亮→Q0.4亮(10秒后)→Q0.6亮→Q0.7灭→Q0.5亮→Q0.4灭。若I0.6开→Q0.6亮→Q0.7亮→Q1.0亮,若I0.7开→Q0.7灭。
因为消防报警及处理系统关系着公司人员生命和财产的安全,所以该PLC控制系统采取了一系列的硬件和软件抗干扰措施。如:电源的抗干扰设计采用使用隔离变压器对于抑制电网中的干扰信号具有较好的效果。软件抗干扰方面采用数字滤波和软件容错技术等经济有效的方法,进一步提高了本系统的可靠性。
6 结束语
本文作者创新点在于将PLC应用到消防报警及处理的控制系统中。本系统在某区级市政公司进行了应用,取得了良好的实际效果,产生经济效益约80余万元,且安全性能良好。实践证明, 以PLC为核心构造消防报警及处理控制系统,是一种简单有效、成本低廉的解决方案,具有较高的可靠性、灵活性和经济适用性。
PLC 自动化 传感器 电路 电流 继电器 变压器 相关文章:
- 家居安防无线监控报警系统(04-02)
- 提高实时系统数据采集质量的研究(04-09)
- 基于MSP430及PROFIBUS的监测子站设计(06-12)
- LED开始成为街道照明应用的最佳选择(07-13)
- 一种变频调速系统的SVPWM控制设计(02-03)
- 智能路灯控制系统设计与应用研究(03-24)
