一种面向DVB-C的单片MPEG-2解码方案
时间:12-19
来源:互联网
点击:
1.4 各种接口
MB87L2250支持的接口较多,除了一般性的Debug口、串口,还支持IC-Card接口和一个Host接口。IC-Card接口提供了两个独立的支持ISO 7816 IC-Card的接口。它们只支持异步的IC-Card。这个接品直接由CPU的主接口控制,所以不会影响音视频解码。在某一时刻,只有一个接口可以被激活,另一个则保持它上一次的状态。这个接口主要包括一个串行转并行和并行转串行的转换器,它需要时钟和逻辑控制的支持。CPU提供需要传输的完整数据帧给IC-Card,并从IC-Card接收所有的数据帧。IC-Card接口监控接口时钟并支持数据帧、数据时钟和错误处理,而CPU负责实现通讯协议和帧的打包。Host接口是用来外接其他CPU而不使用集成的ARC处理器,也可用来扩展RAM或外接硬盘等。它支持的CPU有三种:FR30(最大25MHz),Motorola68xxx(最大33MHz),SPARClite系列(最大40MHz)。
2 方案介绍
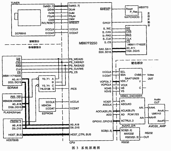
2.1 系统原理图及外围芯片简介
整个系统由射频、主芯片、存储器、输出共四个部分组成。以下将介绍除主芯片部分以外的其他三个部分。图3是系统原理简图。
(1)射频部分
射频部分主要包括高频头和解调芯片,分别进行射频的变频和信道解码。在本系统中选骼的高频头是THOMSON公司的DCF8910,解调芯片是ST公司的STV0297。系统工作时,先由高频头将RF频段的数字调制信号进行下变频,再进行正交解调变成两路IQ信号。然后将数字基带信号输入STV0297,进行数模转换和信道解码,形成数字信号给后级,其中包括DaM[0..7]、出错信号DerM、数据有效DvLM、帧同步PsyM、时钟信号ClkM。对高频头和STV0297的读写操作均通过IIC总线完成。
(2)存储器部分
存储器部分包括两睡512K×16Bit的FLASH,一片2512K×16Bit的SDRAM,一片64Kbit的EEPROM和一块挂在Host接口上的IDE硬盘。两片FLASH用来存储一般无需更改的数据,一片为启动FLASH,用于存储系统的应用程序;另一片为用户FLASH,用于存储较大的位图。SDRAM作为应用程序运行时的内存空间,其地址线包括行选地址线a0...a11、列选地址线a0...a7及Bank选择线a11,总的地址空间为2M字节。FLASH与SDRAM共用数据总线和地址总线,为不发生冲突,需要使用74LS138译码器来进行片选。EEPROM选用24C64,通过串行IIC总线对它进行读写。
(3)输出部分
输出部分由音频输出、视频输出和串口输出组成。视频部分选用视频编码芯片SAA7128/29,它将送出来的数字视频格式进行数模转换,经过视频矩阵编码成模拟的视频信号。它可输出cvbs,y、c和R、G、B三种信号。该芯片工作在Slave模式下,即数据时钟由主芯片供给,SAA7128/29利用此时钟对数字信号进行锁存。控制信号有Hs行同步、Vs场同步,主芯片通过IIC总线对它进行控制。

音频部分使用PCM1723对主芯片送出的PCM数字音频进行数模转换,其时钟包括左右时钟和位时钟。PCM1723是通过主芯片产生的27MHz信号来实现同步的:它用将27MHz信号经过分频而得到的超采样时钟来锁存数字信号,同时将超采样时钟送回主芯片的音频输出部分进行同步,因而使得音频数字信号的输出与它的锁存同步。音频数模转换后再经过模拟放大(如LM6142)就可以送给发声部分了。
2.2 软件模块和功能介绍
为了丰富DVB-C机顶盒的功能,除了实现音视频解码及控制和基本的DVB-C功能外,还编写了以下几个软件模块:
(1)基于嵌入式系统的GUI(Graphic User Interface)
美观、简洁、功能强大的图形界面对于DVB-C机顶盒是十分重要的,因此编写了一个基于嵌入式系统的GUI。在本系统中,GUI主要完成了三部分的功能:第一,封装图形设计API。在OSD的驱动程序中基本的图形原语均已实现,其中包括点、线、矩形、填充等基本操作和汉字字库的存储、显示。但为了适应应用层的调用,在GUI中还要将这些原语封装成API;第二,提供图形控件(Control)机制。Wimodws9x中图形控件的概念符合面向对象程序设计的思想,使用起来简单灵活,维护和修改也十分方便。在GUI的设计中,仿照Windows9x实现了控件机制;第三,进程间通信及消息传递的管理。在一个多进程实时系统中,GUI也必然包含一个进程来接收其它进程发给用户界面的消息。
(2)EEPROM上的文件系统
EEPROM中主要存储的用户信息。随着功能的不断丰富,用户会有越来越多的信息需要存储,因此就需要一套简单有效的文件系统来组织各种不同的信息。同时,文件系统还要尽量克服EEPROM读写时间较长、不允许读写时断电等缺点。这套文件系统主要完成三部分功能:第一,建立一套与流行操作系统基本相同的文件目录机制。规定32个字节为一个文件块(BLOCK),一个文件由一个或多个文件块组成。文件采用树状结构组织,同层文件均以双向链表机构进行衔接,并且写入信息时,不会对指针进行操作,保证了完全性;第二,设计EEPROM读写时机和策略。每次开机时在SDRAM中开辟一块与EEPROM同样大小的区域作为镱像。所有读操作均在镜像中进行,这样将大大提高读操作的效率,而写操作将对EEPROM和镜像同时操作,保证镜像和EEPROM中信息完全一致;第三,提供强大的断电保证功能。在对EEPROM操作写操作前,先将需要进行的操作过程记录下来,并清空操作完成标志;如果在操作过程中断电,下次开机时根据操作完成标志可知EEPROM在操作过程中发生了断电,按照记录下来的操作过程恢复操作。
MB87L2250支持的接口较多,除了一般性的Debug口、串口,还支持IC-Card接口和一个Host接口。IC-Card接口提供了两个独立的支持ISO 7816 IC-Card的接口。它们只支持异步的IC-Card。这个接品直接由CPU的主接口控制,所以不会影响音视频解码。在某一时刻,只有一个接口可以被激活,另一个则保持它上一次的状态。这个接口主要包括一个串行转并行和并行转串行的转换器,它需要时钟和逻辑控制的支持。CPU提供需要传输的完整数据帧给IC-Card,并从IC-Card接收所有的数据帧。IC-Card接口监控接口时钟并支持数据帧、数据时钟和错误处理,而CPU负责实现通讯协议和帧的打包。Host接口是用来外接其他CPU而不使用集成的ARC处理器,也可用来扩展RAM或外接硬盘等。它支持的CPU有三种:FR30(最大25MHz),Motorola68xxx(最大33MHz),SPARClite系列(最大40MHz)。
2 方案介绍
2.1 系统原理图及外围芯片简介
整个系统由射频、主芯片、存储器、输出共四个部分组成。以下将介绍除主芯片部分以外的其他三个部分。图3是系统原理简图。
(1)射频部分
射频部分主要包括高频头和解调芯片,分别进行射频的变频和信道解码。在本系统中选骼的高频头是THOMSON公司的DCF8910,解调芯片是ST公司的STV0297。系统工作时,先由高频头将RF频段的数字调制信号进行下变频,再进行正交解调变成两路IQ信号。然后将数字基带信号输入STV0297,进行数模转换和信道解码,形成数字信号给后级,其中包括DaM[0..7]、出错信号DerM、数据有效DvLM、帧同步PsyM、时钟信号ClkM。对高频头和STV0297的读写操作均通过IIC总线完成。
(2)存储器部分
存储器部分包括两睡512K×16Bit的FLASH,一片2512K×16Bit的SDRAM,一片64Kbit的EEPROM和一块挂在Host接口上的IDE硬盘。两片FLASH用来存储一般无需更改的数据,一片为启动FLASH,用于存储系统的应用程序;另一片为用户FLASH,用于存储较大的位图。SDRAM作为应用程序运行时的内存空间,其地址线包括行选地址线a0...a11、列选地址线a0...a7及Bank选择线a11,总的地址空间为2M字节。FLASH与SDRAM共用数据总线和地址总线,为不发生冲突,需要使用74LS138译码器来进行片选。EEPROM选用24C64,通过串行IIC总线对它进行读写。
(3)输出部分
输出部分由音频输出、视频输出和串口输出组成。视频部分选用视频编码芯片SAA7128/29,它将送出来的数字视频格式进行数模转换,经过视频矩阵编码成模拟的视频信号。它可输出cvbs,y、c和R、G、B三种信号。该芯片工作在Slave模式下,即数据时钟由主芯片供给,SAA7128/29利用此时钟对数字信号进行锁存。控制信号有Hs行同步、Vs场同步,主芯片通过IIC总线对它进行控制。

音频部分使用PCM1723对主芯片送出的PCM数字音频进行数模转换,其时钟包括左右时钟和位时钟。PCM1723是通过主芯片产生的27MHz信号来实现同步的:它用将27MHz信号经过分频而得到的超采样时钟来锁存数字信号,同时将超采样时钟送回主芯片的音频输出部分进行同步,因而使得音频数字信号的输出与它的锁存同步。音频数模转换后再经过模拟放大(如LM6142)就可以送给发声部分了。
2.2 软件模块和功能介绍
为了丰富DVB-C机顶盒的功能,除了实现音视频解码及控制和基本的DVB-C功能外,还编写了以下几个软件模块:
(1)基于嵌入式系统的GUI(Graphic User Interface)
美观、简洁、功能强大的图形界面对于DVB-C机顶盒是十分重要的,因此编写了一个基于嵌入式系统的GUI。在本系统中,GUI主要完成了三部分的功能:第一,封装图形设计API。在OSD的驱动程序中基本的图形原语均已实现,其中包括点、线、矩形、填充等基本操作和汉字字库的存储、显示。但为了适应应用层的调用,在GUI中还要将这些原语封装成API;第二,提供图形控件(Control)机制。Wimodws9x中图形控件的概念符合面向对象程序设计的思想,使用起来简单灵活,维护和修改也十分方便。在GUI的设计中,仿照Windows9x实现了控件机制;第三,进程间通信及消息传递的管理。在一个多进程实时系统中,GUI也必然包含一个进程来接收其它进程发给用户界面的消息。
(2)EEPROM上的文件系统
EEPROM中主要存储的用户信息。随着功能的不断丰富,用户会有越来越多的信息需要存储,因此就需要一套简单有效的文件系统来组织各种不同的信息。同时,文件系统还要尽量克服EEPROM读写时间较长、不允许读写时断电等缺点。这套文件系统主要完成三部分功能:第一,建立一套与流行操作系统基本相同的文件目录机制。规定32个字节为一个文件块(BLOCK),一个文件由一个或多个文件块组成。文件采用树状结构组织,同层文件均以双向链表机构进行衔接,并且写入信息时,不会对指针进行操作,保证了完全性;第二,设计EEPROM读写时机和策略。每次开机时在SDRAM中开辟一块与EEPROM同样大小的区域作为镱像。所有读操作均在镜像中进行,这样将大大提高读操作的效率,而写操作将对EEPROM和镜像同时操作,保证镜像和EEPROM中信息完全一致;第三,提供强大的断电保证功能。在对EEPROM操作写操作前,先将需要进行的操作过程记录下来,并清空操作完成标志;如果在操作过程中断电,下次开机时根据操作完成标志可知EEPROM在操作过程中发生了断电,按照记录下来的操作过程恢复操作。
数字电视 机顶盒 USB 单片机 解码器 红外 总线 DAC 射频 嵌入式 相关文章:
- 高清晰度数字电视适配均衡器GS1504(08-18)
- 下一代数字电视解码方案的改进 (08-19)
- 高端彩电的分类定义及技术术语解释(08-25)
- 下一代机顶盒的技术趋势和解决方案(08-30)
- 数字电视的条件接收系统原理与应用(09-07)
- 数字电视条件接收系统的安全性研究(09-07)
