如何用一个布尔控件,对DAQmx做触发采集
时间:10-02
整理:3721RD
点击:
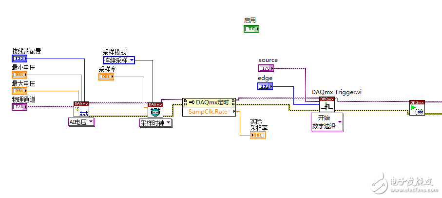
我现在使用NI采集卡,我想做到这样的效果:我点击“启用”布尔控件,则触发DAQmx做采集工作,点击则不触发。但我不知道怎么做,还请大神指导一下,最好能提供图片,谢谢


问题解决了么?我也碰到相同的问题了
问题解决了吗
同求?
