DAQmx配置是放在最外面的循环外面还是放里面?
时间:10-02
整理:3721RD
点击:
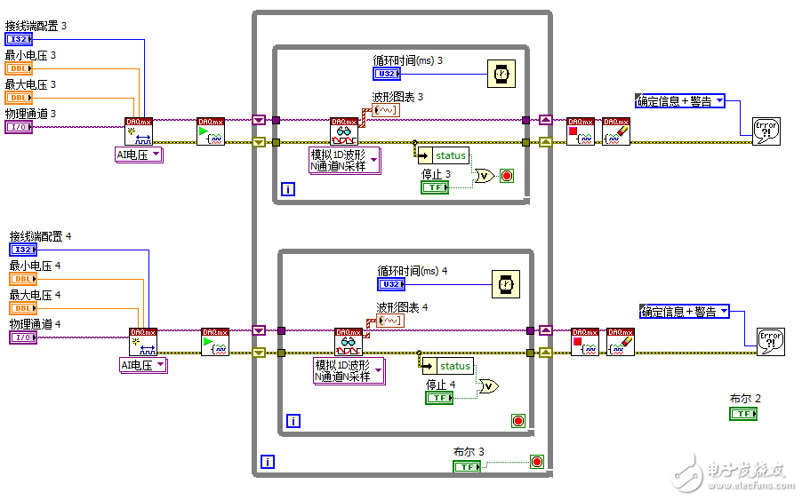
大家好,我是第一次使用NI的采集卡,在配置DAQmx进行模拟输入的时候,不知道是把DAQmx的配置放在最外面的循环还是放在循环里面(我的程序是while循环里面再两个独立的while循环,两个独立的while循环进行模拟输入),现在不知道是吧DAQmx的配置放在外面好还是里面好? 下面两幅图片是示例,请大家多多指教。


并祝大家端午节快乐!


并祝大家端午节快乐!
放在外面省内存
好的,,谢谢你。
